EasyManua.ls Logo

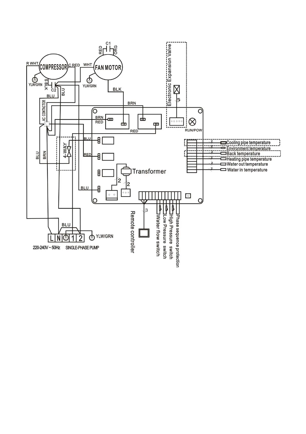
GRE 777590 - SWIMMING POOL HEAT PUMP WIRING DIAGRAM (Model 778392)

GRE 777590
188 pages
Print Icon
To Next Page IconTo Next Page
To Next Page IconTo Next Page
To Previous Page IconTo Previous Page
To Previous Page IconTo Previous Page
Loading...
- 23 -
5.2 SWIMMING POOL HEAT PUMP WIRING DIAGRAM
778392

Related product manuals