EasyManua.ls Logo

GRE 777590 - SWIMMING POOL HEAT PUMP WIRING DIAGRAM (Model 778393)

GRE 777590
188 pages
Print Icon
To Next Page IconTo Next Page
To Next Page IconTo Next Page
To Previous Page IconTo Previous Page
To Previous Page IconTo Previous Page
Loading...
- 24 -
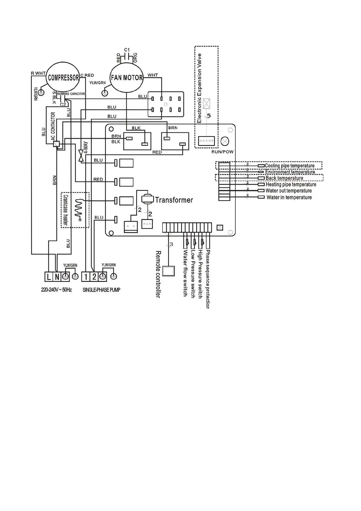
5.3 SWIMMING POOL HEAT PUMP WIRING DIADR DIAGRAM
778393
*The dotted line part are only used in some models
NOTE:
(1)Above electrical wiring diagram only for your reference, it is subjected to the wiring diagram posted on
the machine.
(2)The swimming pool heat pump must be connected ground wire well, although the unit heat exchanger is
electrically isolated from the rest of the unit .Grounding the unit is still required to protect you against short
circuits inside the unit .Bonding is also required.
Disconnect: A disconnect means (circuit breaker, fused or un-fused switch) should be located within sight
of and readily accessible from the unit .This is common practice on commercial and residential heat pumps.
It prevents remotely-energizing unattended equipment and permits turning off power at the unit while the
unit is being serviced.

Related product manuals