EasyManua.ls Logo

Gree GEH18AA-K3DNA1D

Gree GEH18AA-K3DNA1D
93 pages
To Next Page IconTo Next Page
To Next Page IconTo Next Page
To Previous Page IconTo Previous Page
To Previous Page IconTo Previous Page
Loading...
11
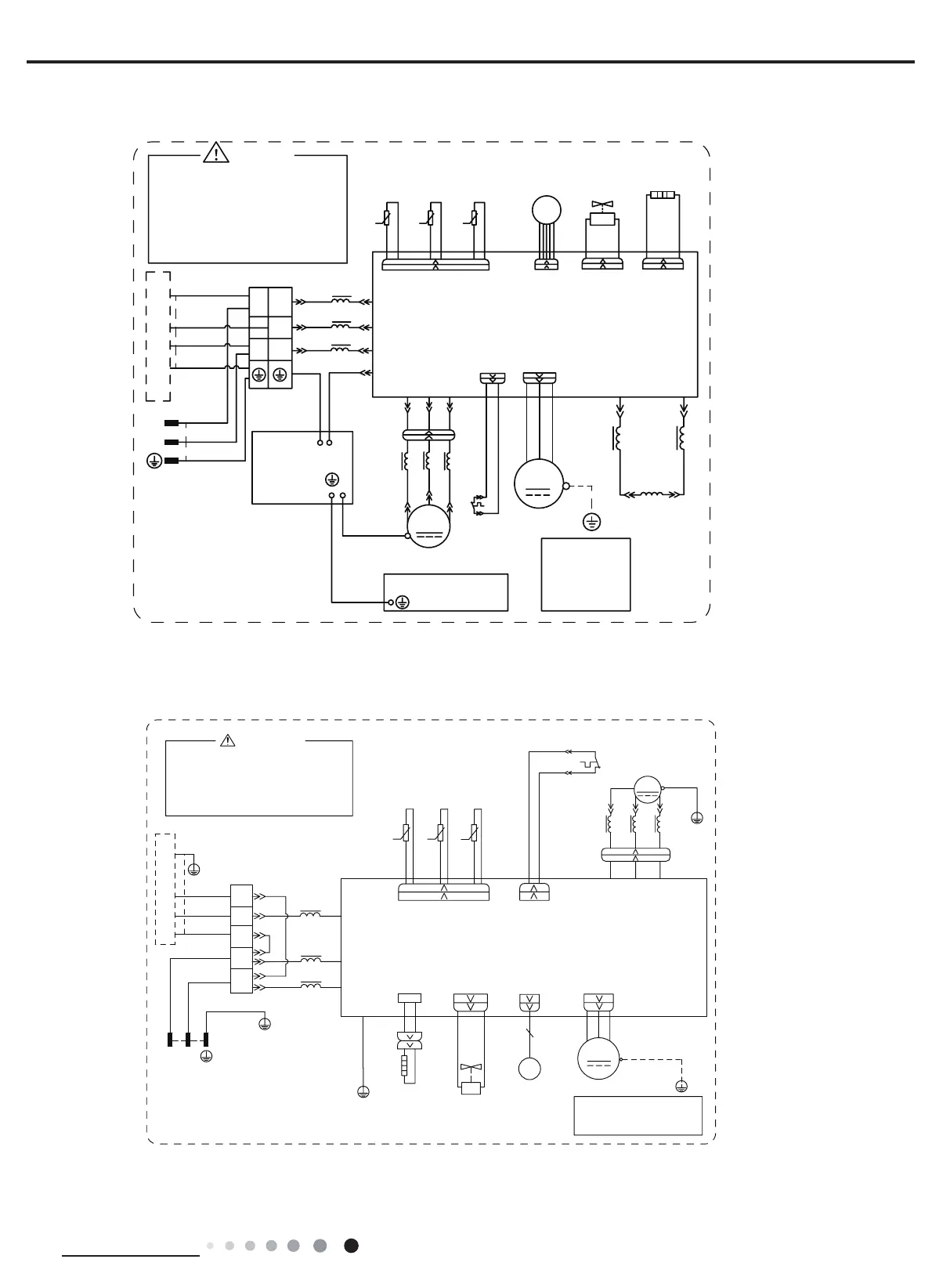
Technical Information
Service Manual
These circuit diagrams are subject to change without notice, please refer to the one supplied with the unit.
18K
12K
6361000008302
600007001181
● Outdoor Unit
RIHOHFWULFVKRFN
3OHDVHGRQWWRXFKDQ\
WHUPLQDOZKHQWKHPDFKLQHLV
UXQQLQJVWRSSLQJRUKDVEHHQ
SRZHUHGRIIIRUOHVVWKDQ
PLQXWHVWRSUHYHQWWKHULVN
:$51,1*
%.
1
/
1
/
/
/
%8
%.
%1
0$*1(7,&5,1*
7(50,1$/
;7
%/2&.
1
$&/$&/
&208
3(
&1
7(03
6(1625
7(03
6(1625
7(03
57
57
57
6(1625
N
N
N
28778%(
2875220
(;+$867
<9
:$<
:$<
9$/9(
97
97
$30DLQ%RDUG
3527(&725
29(5/2$'
5'
29&&203
6$7
/
:
9
8
&203
&203
:
9
8
;
%8
<(
5'
0$*1(7,&
5,1*
32:(5
<(*1
<(*1
<(*1
(/(&75,&$/
%2;
0,',62/$7,21
6+((7
<(*1
%8
<(
5'
%8
%1
<(*1
%1%.
%8
<(*1
1
/
3(
3(
5,1*
0$*1(7,&
02725
<(*1
2*
:+
/
5($&725
/
/
3(
3(
0
)$1
2)$1
/;/;
+($7(5
%$1'
%27720
5'
/
/
(.9
&1
(/(&7521,&
9$/9(
(;3$16,21
+($7
JURXQGRQO\
LURQVKHOOPRWRU
DSSOLHVWRWKH
0RWRU
127(
,1'22581,7
3(
5'
%$1'
+($7(5
%27720
5'
(+
+($7B%
%1%.
:$51,1*
3OHDVHGRQWWRXFKDQ\WHUPLQDO
ZKHQWKHYROWDJHRIWHUPLQDO
3'&DQG1'&DW$3LV
KLJKHUWKDQ9WRSUHYHQWWKH
ULVNRIHOHFWULFVKRFN
32:(5
&203
/
:&7
96
85
35,17('&,5&8,7%2$5'
/
:$<
7979
9$/9(
<9
:$<
0$*1(7,&
3(
7(50,1$/
%/2&.
<(*1
%8
%1
%8
%1
%.
5,1*
/
,1'22581,7
;7
%8
%.
%1
1
/
1
3(
%8
<(*1
/1
3(
<(*1
3(
&20B,11(5
1
$&B/
/ /
5,1*
0$*1(7,&
/
29(5/2$'3527(&725
7B6(1625
<(*1
:5'9<(8%8
<(%8
5'
3(
3(
57 57 57
5'
29&B&203
+:+:
6$7
&203
;
<(%8
:+ %.
7(036(1625
28778%(
2875220
7(036(1625
(;+$867
7(036(1625
$3
3(
0
2)$1
)$102725
<(*1
3(
LURQVKHOOPRWRU
RQO\DSSOLHVWRWKH
1RWH0RWRUJURXQG
YDOYH
H[SDQVLRQ
(OHFWURQLF
)$
(.9

Related product manuals