EasyManua.ls Logo

Haier DW-40W100 - Circuit Diagram

Haier DW-40W100
21 pages
Print Icon
To Next Page IconTo Next Page
To Next Page IconTo Next Page
To Previous Page IconTo Previous Page
To Previous Page IconTo Previous Page
Loading...
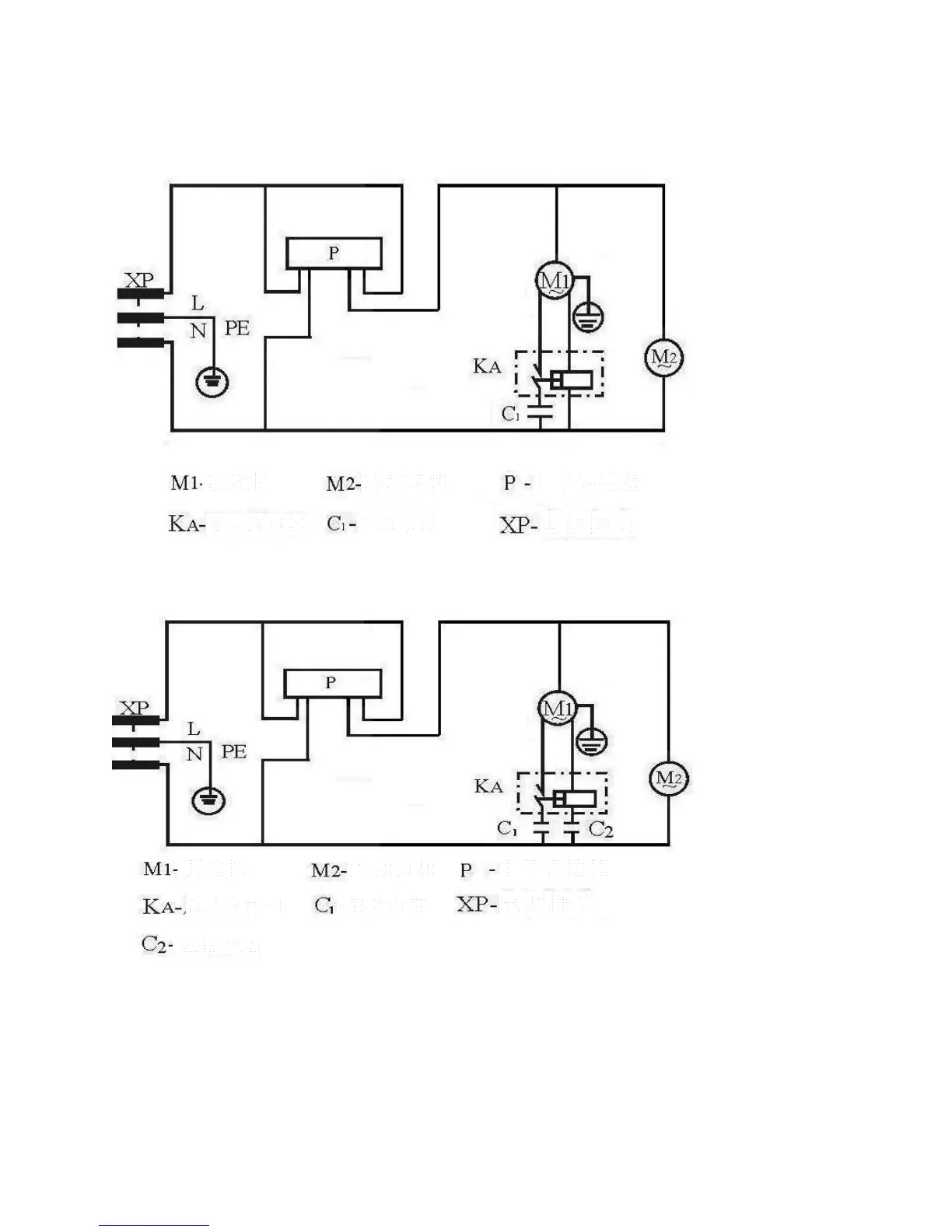
Circuit Diagram
1) Applied model: DW-40W100
2) Applied model: DW-40W255/380

Compressor
Starter relay
Cooling blower
Electronic temperature controller
Power plug
Starter capacitor
Compressor
Cooling blower
Electronic temperature controller
Power plug
Starter capacitor
Starter relay
Running capacitor

Related product manuals