EasyManua.ls Logo

Haier Super Match 3U24GS2ERA - Page 180

Haier Super Match 3U24GS2ERA
483 pages
To Next Page IconTo Next Page
To Next Page IconTo Next Page
To Previous Page IconTo Previous Page
To Previous Page IconTo Previous Page
Loading...
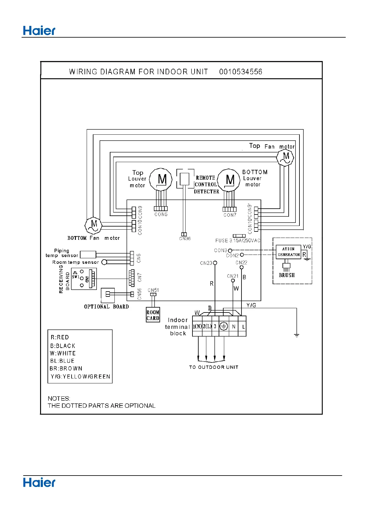
Connector Wiring diagrams
Domestic air conditioner
179

Table of Contents

Related product manuals