EasyManua.ls Logo

Hayter T424 - Transmission; Brake - Hydraulic Circuit

Hayter T424
86 pages
Print Icon
To Next Page IconTo Next Page
To Next Page IconTo Next Page
To Previous Page IconTo Previous Page
To Previous Page IconTo Previous Page
Loading...
953910KG141004
1.79
1.79
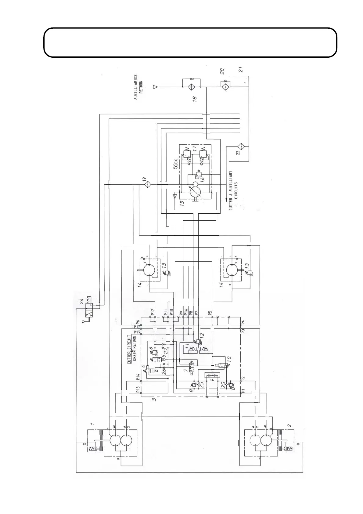
TRANSMISSION / BRAKE - HYDRAULIC CIRCUIT
4P953C03

Table of Contents

Related product manuals