EasyManua.ls Logo

HP 8340b - Page 381

HP 8340b
530 pages
Print Icon
To Next Page IconTo Next Page
To Next Page IconTo Next Page
To Previous Page IconTo Previous Page
To Previous Page IconTo Previous Page
Loading...
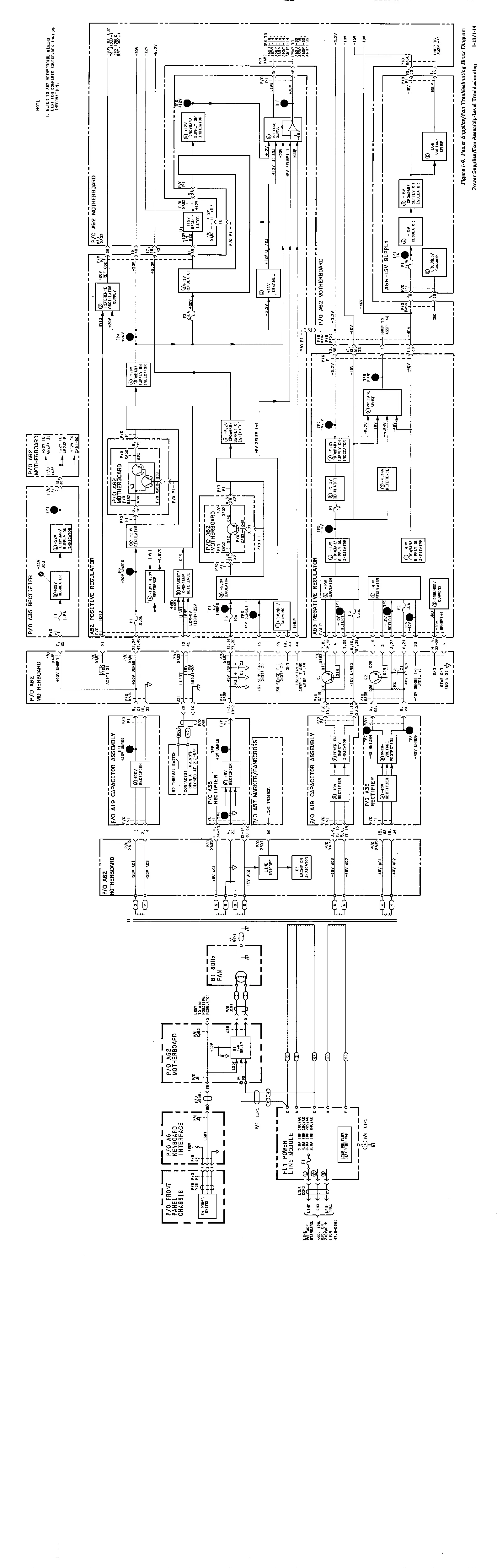
Figure 1-4.
Power Supplies/Fan Troubleshooting
Block
Diagram
Power Supplies/Fan
Assembly-Level
Troubleshooting I-13/I-14

Table of Contents

Other manuals for HP 8340b

Related product manuals