EasyManua.ls Logo

IHI 9VX3 - Page 20

IHI 9VX3
136 pages
Print Icon
To Next Page IconTo Next Page
To Next Page IconTo Next Page
To Previous Page IconTo Previous Page
To Previous Page IconTo Previous Page
Loading...
STRUCTURE AND FUNCTION
9VX3
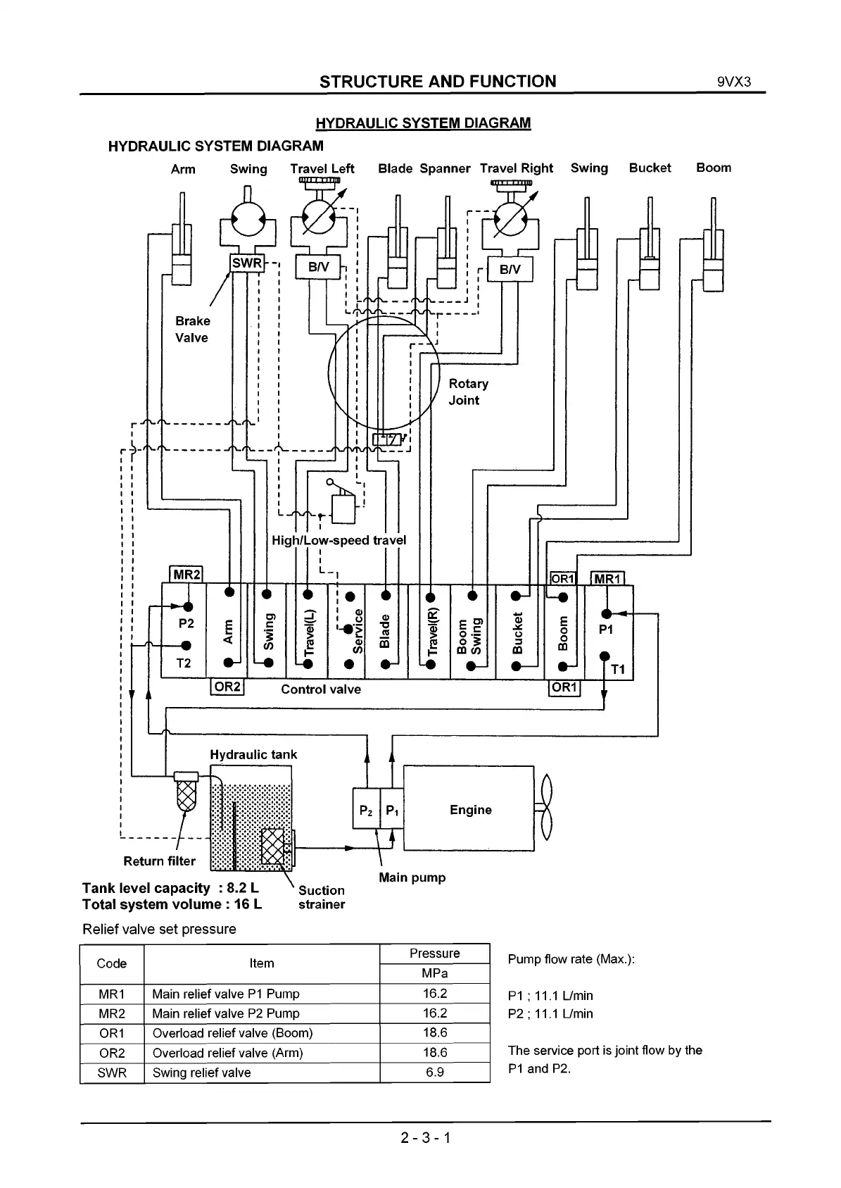
HYDRAULIC SYSTEM DIAGRAM
HYDRAULIC SYSTEM DIAGRAM
Arm Swing Travel Left Blade Spanner Travel Right
Swing Bucket Boom
Return filter
Tank level capacity : 8.2 L
Total system volume : 16 L
Relief valve set pressure
Suction
strainer
Main pump
Code
Item
Pressure
MPa
MR1
Main relief valve P1 Pump
16.2
MR2
Main relief valve P2 Pump
16.2
OR1
Overload relief valve (Boom)
18.6
OR2 Overload relief valve (Arm)
18.6
SWR
Swing relief valve
6.9
Pump flow rate (Max.):
P1 ; 11.1 L/min
P2 ; 11.1 L/min
The service port is joint flow by the
P1 and P2.
2-3-1

Related product manuals