EasyManua.ls Logo

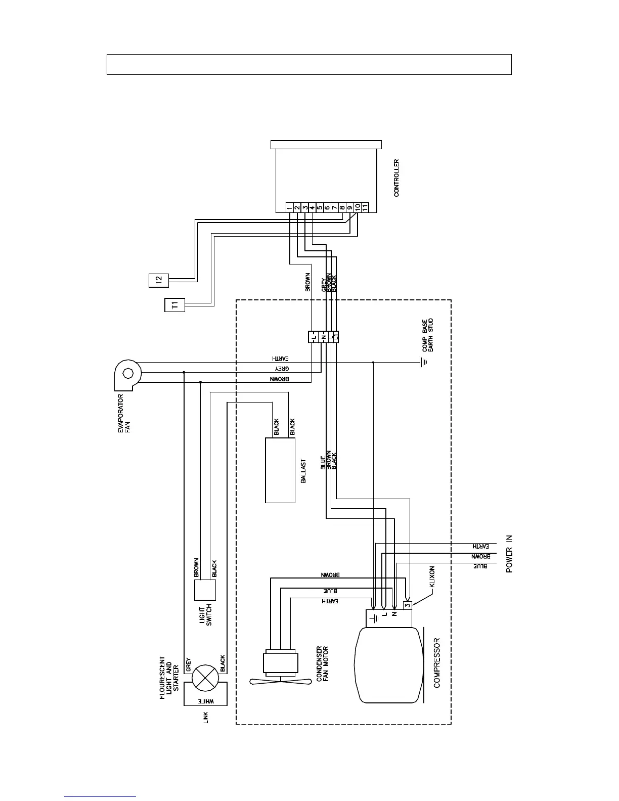
IMC MISTRAL M60 - Tc60 Wiring Diagram

IMC MISTRAL M60
35 pages
Print Icon
To Next Page IconTo Next Page
To Next Page IconTo Next Page
To Previous Page IconTo Previous Page
To Previous Page IconTo Previous Page
Loading...
MISTRAL M60, M90, M135 AND TC60 23
TC60 WIRING DIAGRAM