EasyManua.ls Logo

IMER ET 300 - Schema Elettrico; Wiring Diagram

IMER ET 300
Print Icon
To Next Page IconTo Next Page
To Next Page IconTo Next Page
To Previous Page IconTo Previous Page
To Previous Page IconTo Previous Page
Loading...
IMER INTERNATIONAL S.p.A.
ET 300 (110 V/50 Hz)
-
-
11
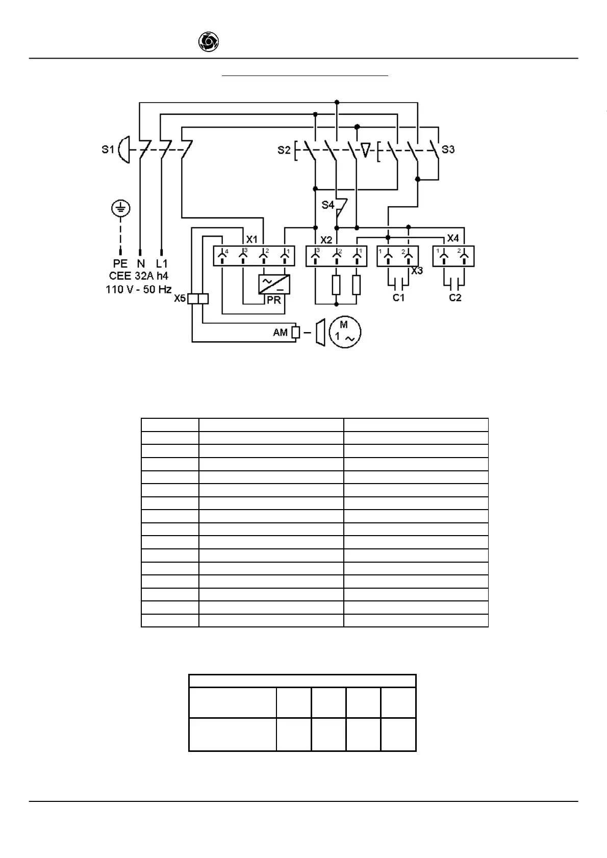
SCHEMA ELETTRICO - WIRING DIAGRAM
Fig. 6
S3
QUADRO COMANDO (FIG.6)
CONTROL PANEL (FIG.6)
PE
CONDUTTORE DI PROTEZIONE
PROTECTION WIRE
N
CONDUTTORE NEUTRO
NEUTRAL WIRE
L1
CONDUTTORE DI LINEA FASE
PHASE WIRE
S1
PULSANTE ARRESTO
STOP BUTTON
S2
PULSANTE SALITA
UPSTROKE BUTTON
S3
PULSANTE DISCESA
DOWNSTROKE BUTTON
S4
FINECORSA SALITA
UPSTROKE LIMIT SWITCH
X1
CONNETTORE ALIMENTATORE
MAGNET POWERING CONNECTOR
X2
CONNETTORE MOTORE
MOTOR CONNECTOR
X3, X4
CONNETTORE CONDENSATORE
CAPACITOR CONNECTOR
X5
MORSETTIERA FRENO
MAGNET TERMINALS
C1, C2
CONDENSATORE
CAPACITOR
AS
AVVOLGIMENTO MOTORE SALITA
MOTOR WINDING, UPSTROKE
AD
AVVOLGIMENTO MOTORE DISCESA MOTOR WINDING, DOWNSTROKE
AM
AVVOLGIMENTO MAGNETE FRENO
BRAKE MAGNET WINDING
TAB.1
Lunghezza cavo (m)
Length of cable (m)
0 ÷ 12 13 ÷20 21 ÷32 33 ÷ 50
sezione cavo (mm²)
cable - 3 core
section in m
2.5 4 6
10

Related product manuals