EasyManua.ls Logo

inform PDSP 33080 - Appendix-2: Description of UPS and Block Diagram

Default Icon
60 pages
Print Icon
To Previous Page IconTo Previous Page
To Previous Page IconTo Previous Page
Loading...
55
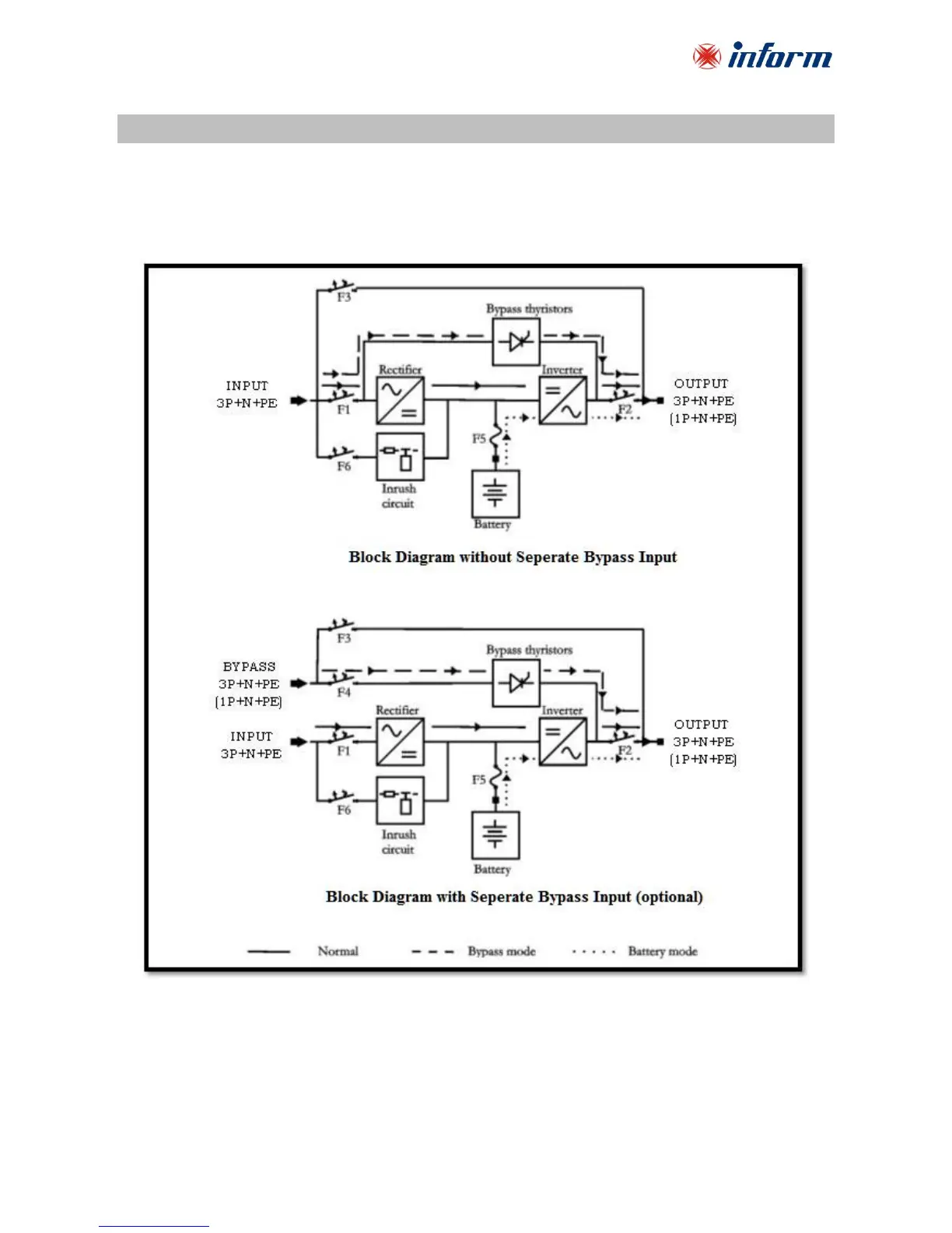
Appendix-2: Description of UPS and Block Diagram
There are three operation modes, which differ in the path of the energy flow.
UPS block diagrams and the energy flow path in each operation mode is shown below:
Separate Bypass version is optional.
For 3Phase Input - 1Phase Output UPS; Output L1-L2-L3 Terminals are short-circuited.