EasyManua.ls Logo

Ingersoll-Rand M801P040AU24AA - Page 6

Ingersoll-Rand M801P040AU24AA
12 pages
Print Icon
To Next Page IconTo Next Page
To Next Page IconTo Next Page
To Previous Page IconTo Previous Page
To Previous Page IconTo Previous Page
Loading...
6 M801-SF-1C
Service Facts
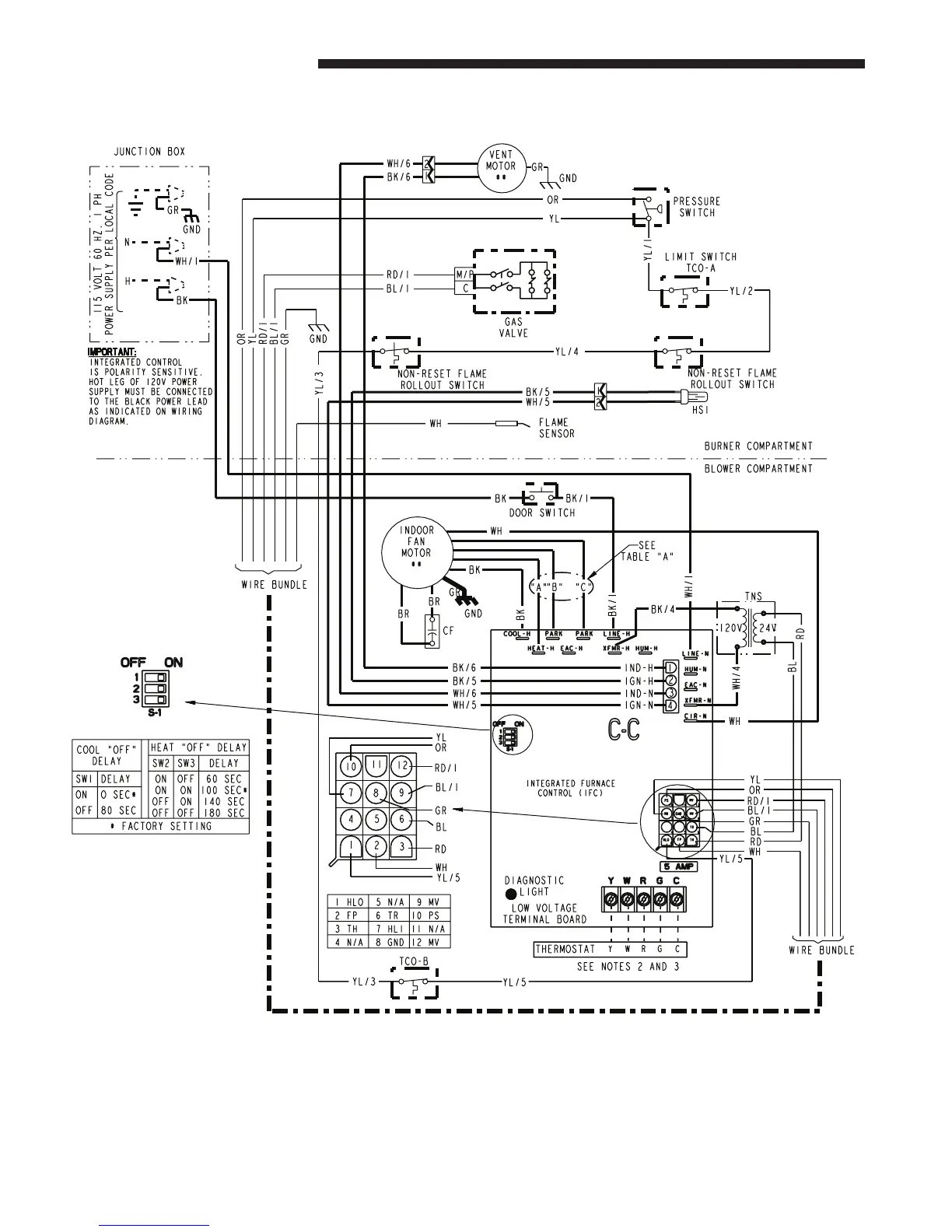
UPFLOW WIRING DIAGRAM
(continued on next page)
From Dwg. D344494

Related product manuals