EasyManua.ls Logo

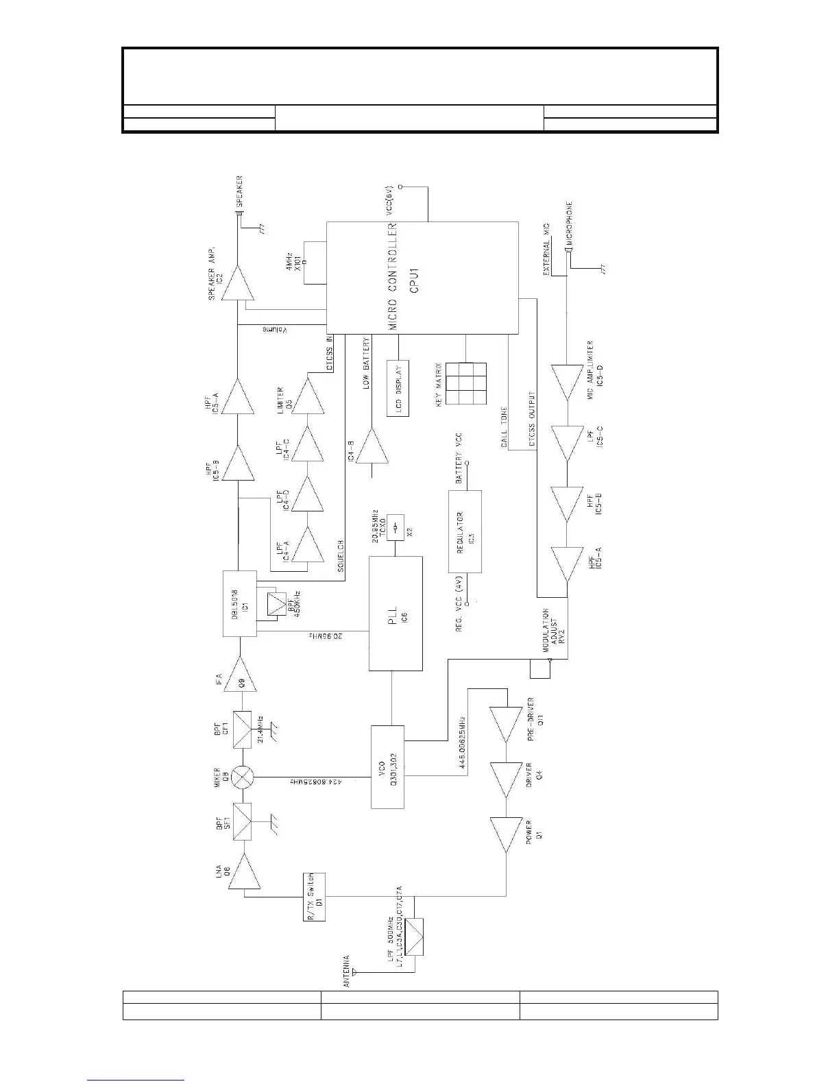
Intek MT-2020 - BLOCK DIAGRAM

Intek MT-2020
49 pages
Print Icon
To Next Page IconTo Next Page
To Next Page IconTo Next Page
To Previous Page IconTo Previous Page
To Previous Page IconTo Previous Page
Loading...
Model No:
For Stage : Release Date : Page 4 of 49
r.
BLOCK DIAGRAM
Created by: Approved by: Rev. No:

Related product manuals