EasyManua.ls Logo

ITV IQ 50 - Page 8

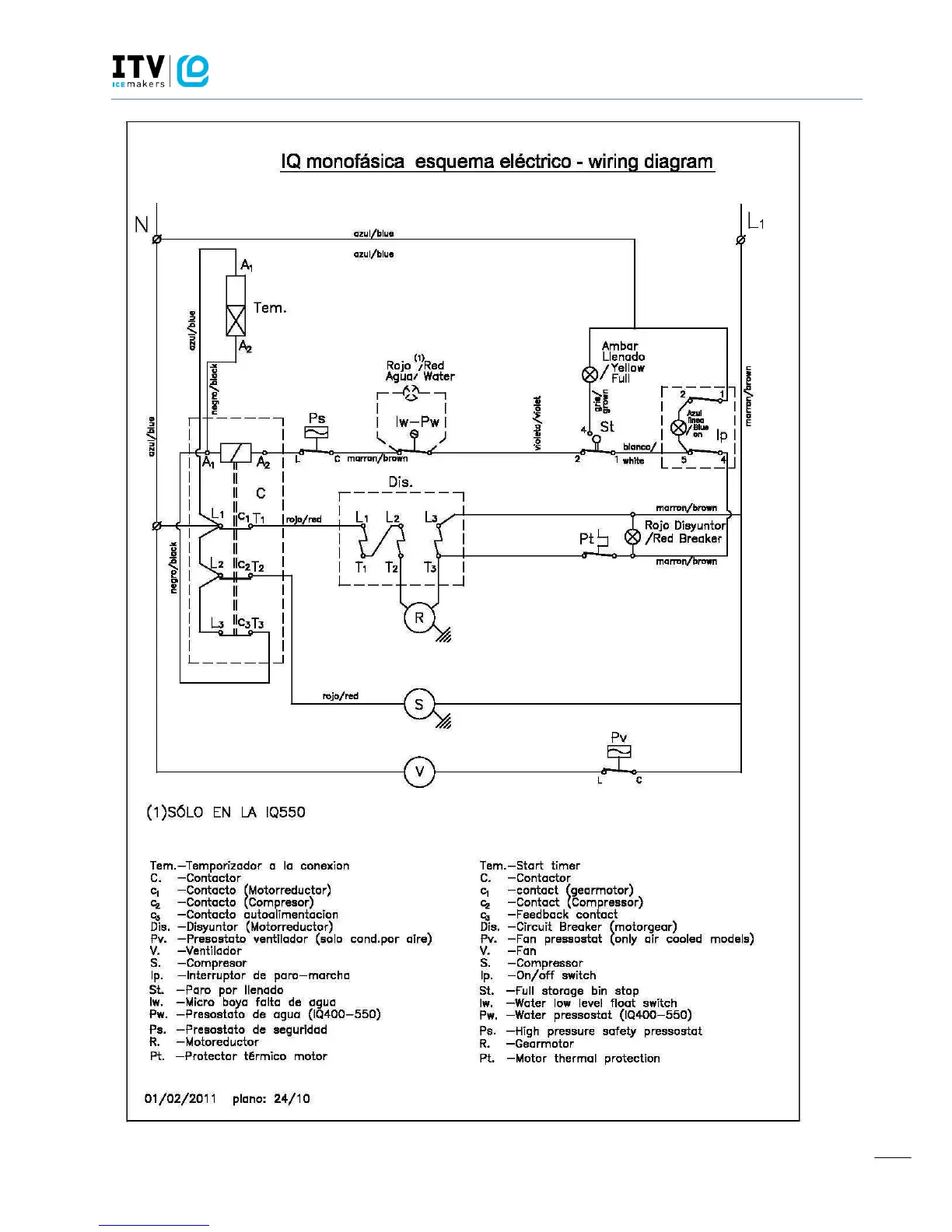
ITV IQ 50
44 pages
Print Icon
To Next Page IconTo Next Page
To Next Page IconTo Next Page
To Previous Page IconTo Previous Page
To Previous Page IconTo Previous Page
Loading...
ICE QUEEN
TECHNICAL SERVICE MANUAL
8

Related product manuals