EasyManua.ls Logo

Jands HP6 - Page 91

Default Icon
96 pages
Print Icon
To Next Page IconTo Next Page
To Next Page IconTo Next Page
To Previous Page IconTo Previous Page
To Previous Page IconTo Previous Page
Loading...
1 2 3 4 5 6 78
A
B
C
D
8
7654321
D
C
B
A
Title
Number RevisionSize
A3
Date: 27-Apr-2000 Sheet of
File: D:\R_&_D\HPDIMMER\CIRCUIT\Hp12pwr2.s01Drawn By:
CON2
CON2
CON2
CON3
CON3
CON3
CON3
CON3
CON3
CON3
CON3
CON3
FAN
12V
TEMP
LM35
CF6
2200uF
BF3
DB102
BF2
DB102
BF1
DB102
RC1
100R
DRV1
CON1
TX1
415:20
TX2
415:20
TX3
415:20
FX1
63mA
FX2
63mA
FX3
63mA
CH1 10A
L1
1.5mH
TH1
Q6040
RS1
100R
RG1
100R
CS1
100nF
OP1 BRT12
CON1CON1
CON1CON1
CON1
CON1
CON1CON1
CON1CON1
CON1
RL1
47K
LOAD1
BR1
DB102
CON1 CON1
BR2
DB102
LOAD2
RL2
47K
CON1
CON1
CON1
OP2 BRT12
CS2
100nF
RG2
100R
RS2
100R
TH2
Q6040
L2
1.5mH
CH2 10A
DRV2
RC2
100R
R1
15R
R2
15R
R3
15R
CF3
33uF
CF4
33uF
CF5
33uF
GPO1 GPO2
CON1 CON1 CON1
RC12
100R
DRV12
CH12 10A
L12
1.5mH
TH12
Q6040
RS12
100R
RG12
100R
CS12
100nF
OP12 BRT12
CON1
CON1
CON1
RL12
47K
LOAD12
BR12
DB102
CON1
GPO12
CON1CON1
CON1CON1
CON1 CON1CON1CON1
RF1
10K
RF2
1K
RF3
1K
RF4
33K
RF5
100K
QF3
BC547
QF2
TIP147
CF1
100uF
CF2
100uF
DF7
DF1
BAV21
DF2
DF3 DF4
DF5 DF6
BLU
WHT
BRN
BLK
GRN/YEL
CB1 LS1 CB2 LS2 CB12 LS12
NEUTRAL
PH-3
PH-2
PH-1
CARD
CONTROL
FAN
D.FORD
JANDS
1PHASE
2PHASE
HAVERSINES
MAINS PHASE
CHANNEL DRIVE
EARTH
NEUTRAL
3PHASE
1
2
3
4
TX1
TX2
TX3
5
6
7
8
9
10
11
12
123456789101112
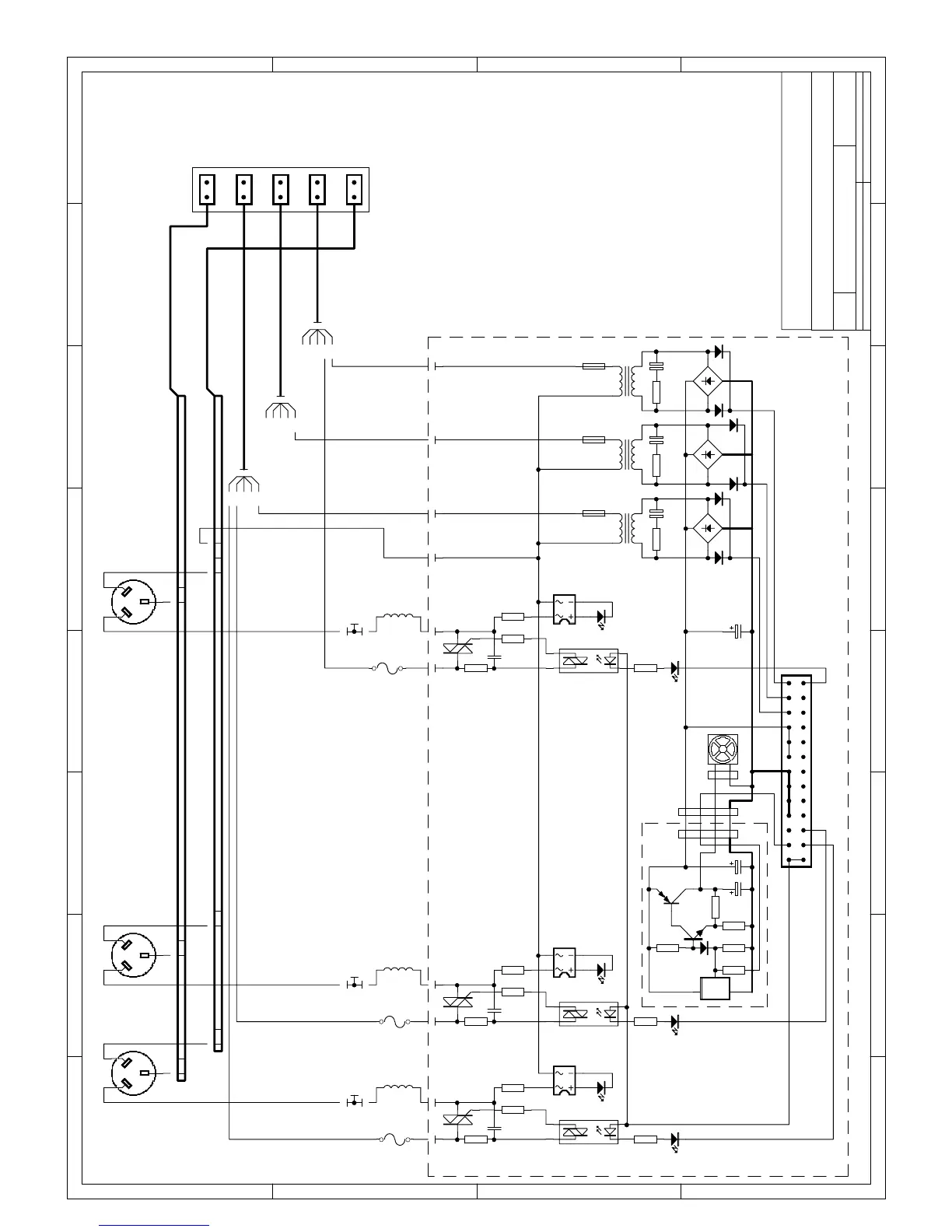
CIRCUIT CARD: 12CHOP3.PCB
1265.82/B1.3
HP12PWR2 2
HP12 12-CHANNEL
TOURING DIMMER
MAINS WIRING, FAN CONTROL and POWER SUPPLY

Table of Contents

Related product manuals