EasyManua.ls Logo

jbc AD 2200 - Electric Wiring Diagram; System Wiring Schematic

jbc AD 2200
30 pages
Print Icon
To Next Page IconTo Next Page
To Next Page IconTo Next Page
To Previous Page IconTo Previous Page
To Previous Page IconTo Previous Page
Loading...
ITALIANO
23
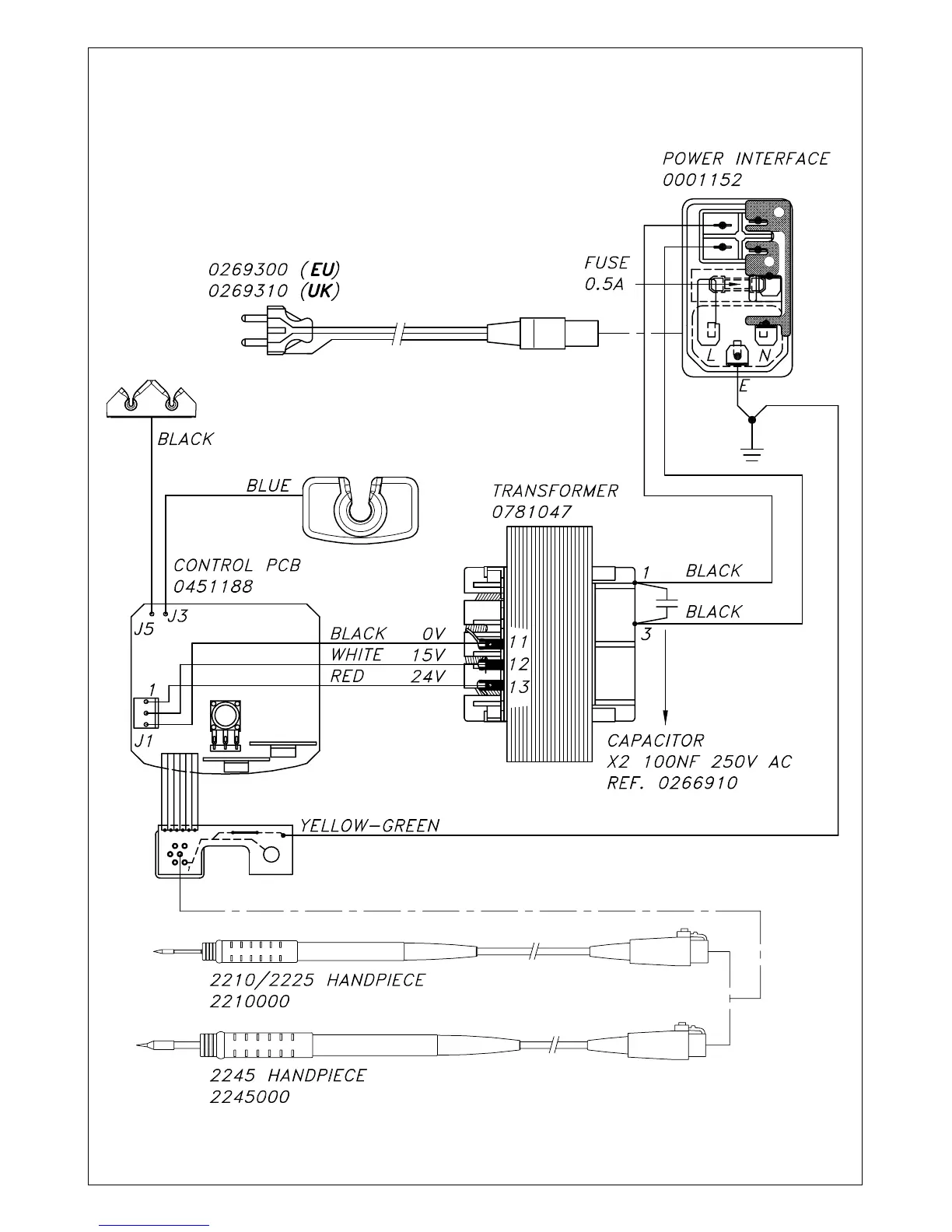
ELECTRIC WIRING DIAGRAM

Related product manuals