EasyManua.ls Logo

jcb JS200 - Page 152

jcb JS200
531 pages
Print Icon
To Next Page IconTo Next Page
To Next Page IconTo Next Page
To Previous Page IconTo Previous Page
To Previous Page IconTo Previous Page
Loading...
5 - 18
Section C
Electrics
9803/6400
Section C
5 - 18
Issue 1
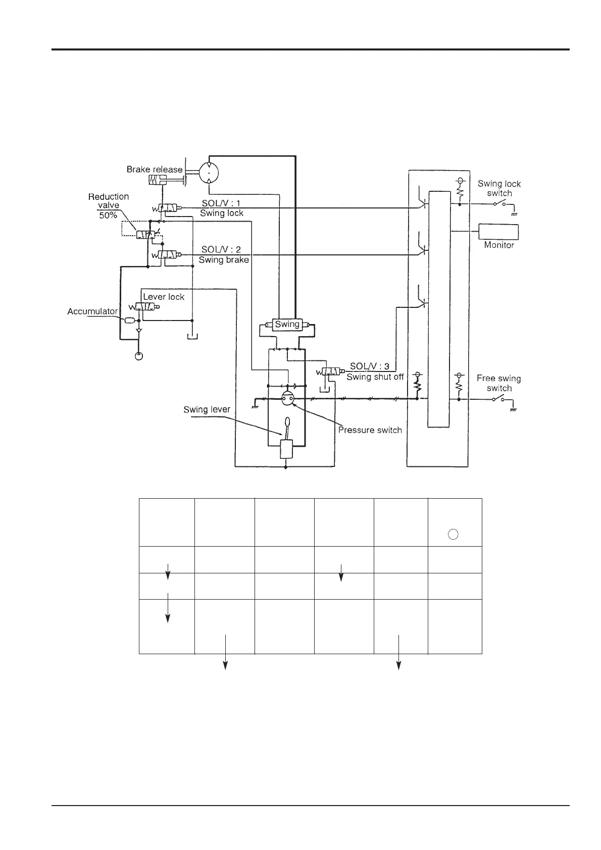
Pump Control
Swing Brake/Swing Lock (continued)
2) Engine is running and swing lever operation (brake release)
a. In operating the swing lever, the signal of the pressure switch enters the controller, and the output to the swing brake
solenoid valve (SOL: 2) is turned OFF. Pilot pressure enters directly, and the brake is fully released.
b. In returning the swing lever to neutral, the signal of the pressure switch goes OFF. The computer then outputs 24V on the
swing brake solenoid valve (SOL: 2) and after the 5 seconds delay the brake operates at 50%.
SOL: 2
Swing Swing lock SOL:1 50% SOL: 3 Monitor
lever SW 100% lock brake Shut off ( P )
OFF OFF OFF
ON OFF
ON OFF OFF OFF OFF
OFF OFF OFF OFF
5 sec. after lever
in neutral
ON
a.
b.

Table of Contents

Other manuals for jcb JS200

Related product manuals