EasyManua.ls Logo

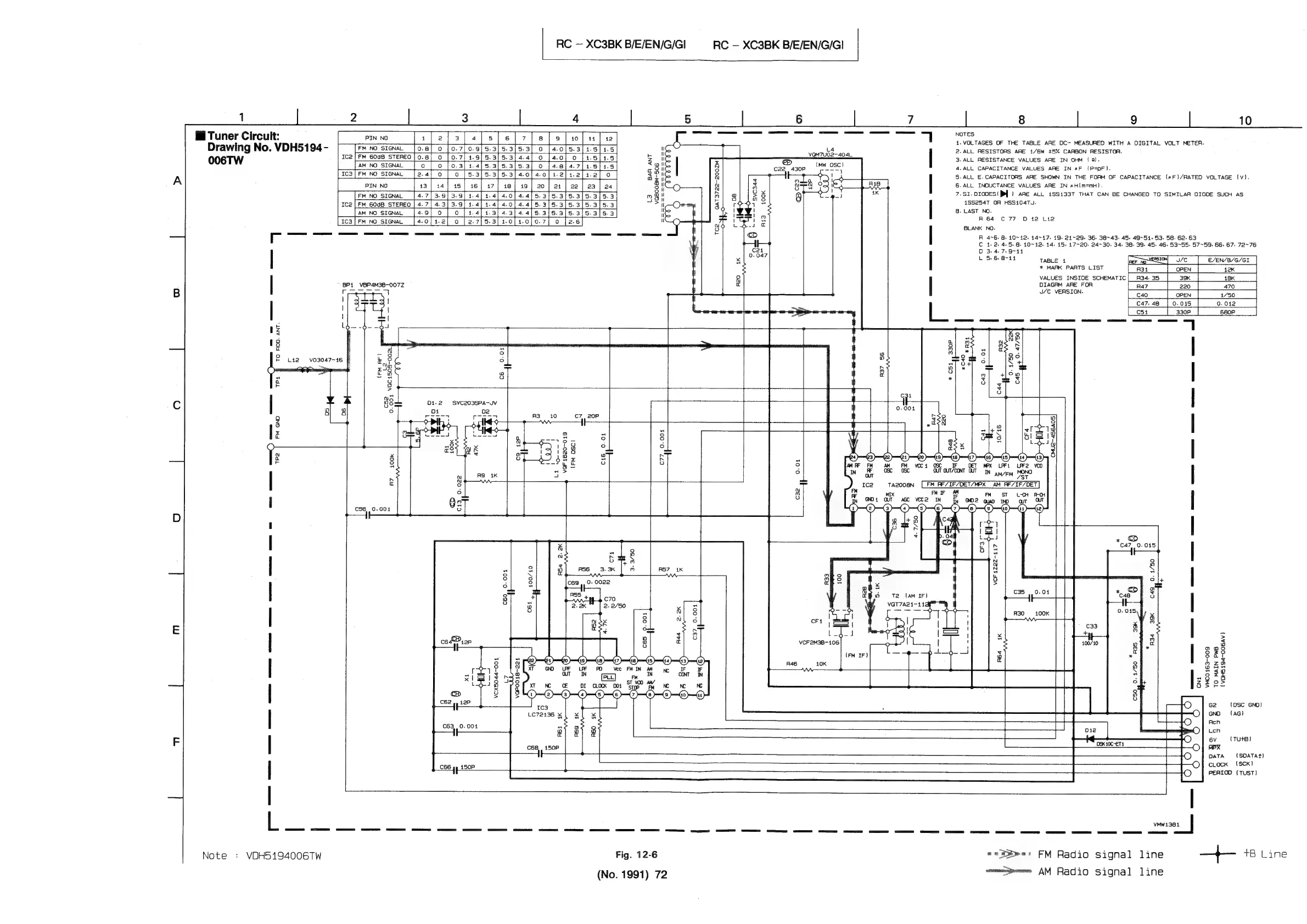
JVC RC-XC3BK - 12. Standard Schematic Diagram

JVC RC-XC3BK
90 pages
Print Icon
To Next Page IconTo Next Page
To Next Page IconTo Next Page
To Previous Page IconTo Previous Page
To Previous Page IconTo Previous Page
Loading...
RC
XC3BK
B/E/EN/G/GI
RC
XC3BK
B/E/EN/G/GI
1
5
6
7
8
9
10
s
'e
1.
VOLTAGES
OF
THE
TABLE
ARE
DC-
MEASURED
WITH
A
DIGITAL
VOLT
METER.
Drawing
No.
VDH5194-
[FM
NO
SIGNAL
[0.8]
0
|0.7[0.9]5.3|5.
70/53/14.
u
ial
2.ALL
RESISTORS
ARE
1/6W
+5%
CARBON
RESISTOR.
OO6TW
ca|Fm
6oaB
stereo
|o.8|
o
|
0.
:
:
z
;
z
H
=
3.
ALL
RESISTANCE
VALUES
ARE
IN
OHM
(0).
[AM
NO
SIGNAL
|
0
|
aol
N
4.
ALL
CAPACITANCE
VALUES
ARE
IN
#F
(P=pF).
Fe
t
I
8
5.ALL
E.CAPACITOAS
ARE
SHOWN
IN
THE
FORM
OF
CAPACITANCE
(#F)/RATED
VOLTAGE
(Vv).
a
ay
6.
ALL
INOUCTANCE
VALUES
ARE
IN
#H(m=mH).
m
gil
r
4K
7.SI.O1G0ES(
PY)
ARE
ALL
1SS433T
THAT
CAN
BE
CHANGED
TO
SIMILAR
DIODE
SUCH
AS
434
G
18S254T
OA
HSS104Tu.
2
8.
LAST
NO.
i
A64
C77
DO
12
Lia
BLANK
NO.
8
tape
4
TWICE
smarx
pants
List
[nai
open
|
ax
|
VALUES
INSTOE
scHeMaric|
Aaaa5
[am
|
18
|
|
|
ca7-4e
[o.ois
|
o.o12
|
|
BP1
_VBP4M38-007Z
DIAGRAM
ARE FOR
as
eee
=
if
sig
TEE
Peso
[aren
|
720
me
3!
|
|
C54
[
330P
|
680P
| |
5
ig—
-d-
-d4
“7
iz
a
18
a
oO
ie
cee
F
L142
v03047~-16
Eye
7 4
10
:
lean
:
a
ie
4
a
gO
a
S$
Uo
:
i
:
Jz
w
O
a
3
e
°
AM
FM
vcc4
OSC
OIF
CET
«PX
oOLPF1OLPF2
osc
GUT
OUT/CONT
OUT
IN
aay
eyy
MONO
i
AQ
1K
A
M
MeN
.
tazoosn
[FM
RF7IF/DET/MEX
AM
_RE7IF/DET
ST
L-tH
C13,
0.022
cD
C56,.0.001
VCF
1222-117
C490.
1/50
39K
a
>
: 3
9s
oie
a
°
au
ozo
gote
2p
J
ngs
ef
8
8-78
g2
22
co)
5
[8
Ge
(DSC
GND)
GNO
(AG)
Acn
Len
6v
(TU+B)
MPX
DATA
{SDATAT)
clock
(SCK)
C66
gy,
150P
PEAIOO
(TUST)
VMW1381
ae
i
sg
sy
gy
een
ee
eS
oe
ens
eee,
Note
+
VDH5194006TW
Fig.
12-6
===>»
FM
Radio
signal
line
——
+a
eine
(No.
1991)
72
cmmmapeemes
AM
Radio
signal
line

Related product manuals