EasyManua.ls Logo

KIRLOSKAR KPDS - Page 32

KIRLOSKAR KPDS
50 pages
Print Icon
To Next Page IconTo Next Page
To Next Page IconTo Next Page
To Previous Page IconTo Previous Page
To Previous Page IconTo Previous Page
Loading...
IOM/KPDS/NOV 19/00
Page 29
2929
29 of 50
5050
50
Issue Date : 22/11/2019
Revision: 00
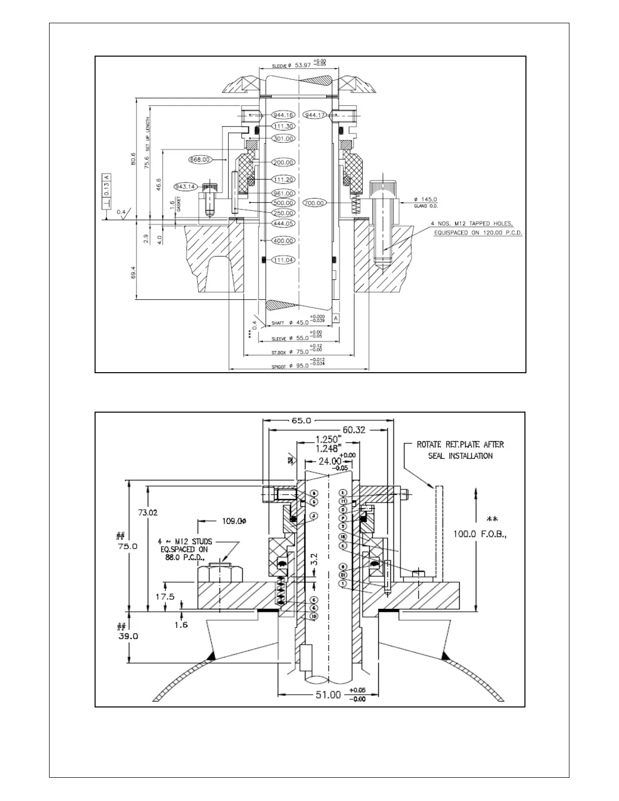
FIGURE – 1
FIGURE – 2