EasyManua.ls Logo

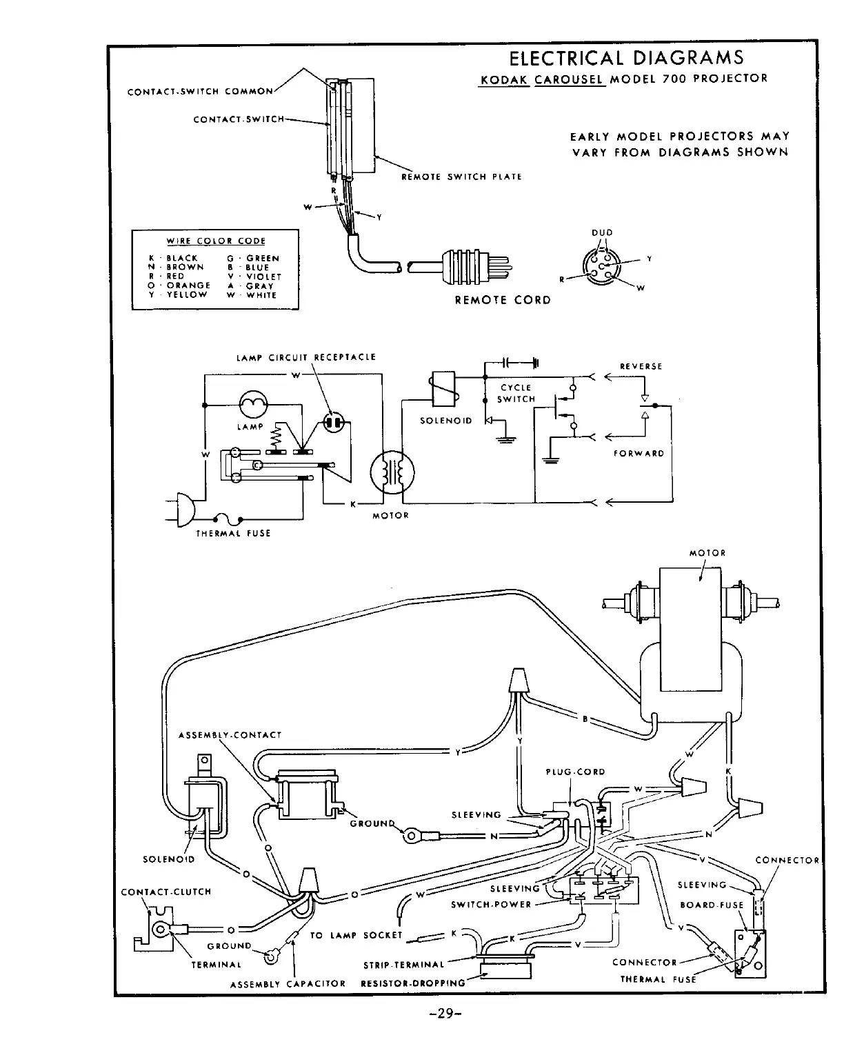
Kodak 750H - ELECTRICAL DIAGRAMS KODAK CAROUSEL MODEL 700 PROJECTOR

Kodak 750H
32 pages
To Next Page IconTo Next Page
To Next Page IconTo Next Page
To Previous Page IconTo Previous Page
To Previous Page IconTo Previous Page
Loading...

Related product manuals