EasyManua.ls Logo

Kohler COMMAND CV17-745 - Page 117

Kohler COMMAND CV17-745
199 pages
Print Icon
To Next Page IconTo Next Page
To Next Page IconTo Next Page
To Previous Page IconTo Previous Page
To Previous Page IconTo Previous Page
Loading...
8.13
8
Section 8
Electrical System and Components
To replace the battery, remove the outer set of screws
on the faceplate and carefully lift the panel from the
body. Unplug the connector and pull battery (with
mounting tape) off the back of the tester. Attach the
connector to the new battery and mount the battery to
the case with double-backed tape. Reinstall the
faceplate and secure with the four screws.
Battery Charging System
General
Most engines are equipped with a 15 or 20 amp
regulated charging system. Some have a 25 amp
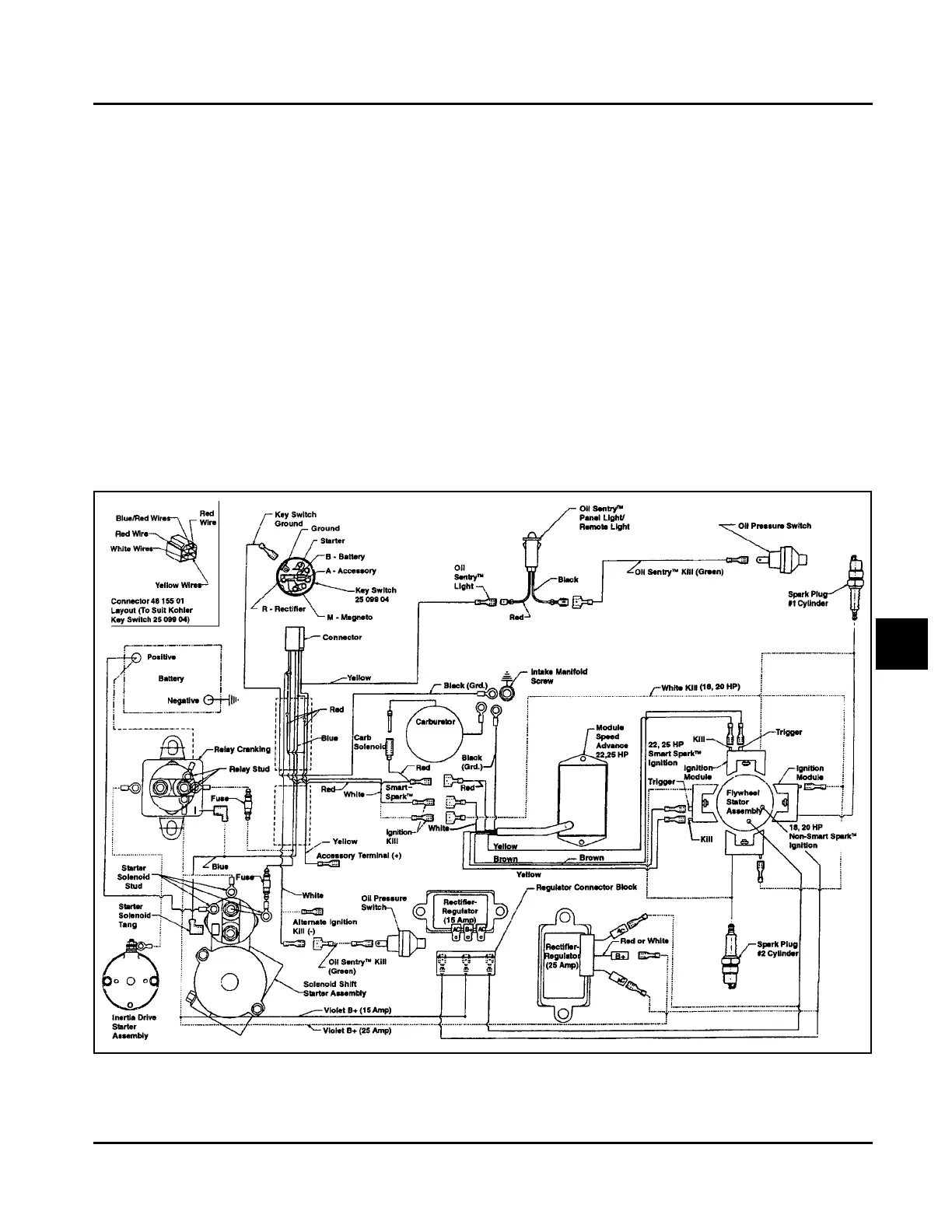
regulated charging system. See Figure 8-14 for the
15/20/25 amp charging system diagram. Some
engines utilize a 3 amp unregulated system with
optional 70 watt lighting circuit. Refer to Figure 8-18.
NOTE: Observe the following guidelines to avoid
damage to the electrical system and
components:
Make sure the battery polarity is correct. A
negative (-) ground system is used.
Disconnect the rectifier-regulator plug and/or the
wiring harness plug before doing any electric
welding on the equipment powered by the engine.
Also, disconnect all other electrical accessories in
common ground with the engine.
Prevent the stator (AC) leads from touching or
shorting while the engine is running. This could
damage the stator.
15/20/25 amp Regulated Charging System
Figure 8-14. Wiring Diagram - 15/20/25 amp Regulated Battery Charging System.
Kohler Engine Parts Call K&T 606-678-9623 or 606-561-4983
www.mymowerparts.com

Related product manuals