EasyManua.ls Logo

Kohler KG80

Kohler KG80
56 pages
To Next Page IconTo Next Page
To Next Page IconTo Next Page
To Previous Page IconTo Previous Page
To Previous Page IconTo Previous Page
Loading...
TP-7173 10/20 29
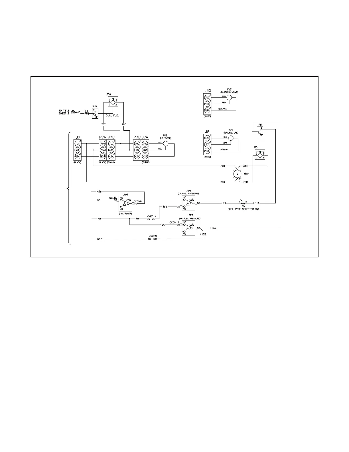
5.2.2 Dual Fuel Connections
KG150, KG180, and KG200 (Kohler Engine KG10V08T) Dual Fuel Connections
See the following dual-fuel connections with the APM603. Be sure to review the wiring diagram for special applications. The dual
fuel kits are factory installed. Use the following fuel connection tables and wiring diagrams to determine the applicable
connections for your generator set model. Be sure to review the wiring diagram for special applications. See Figure 10.
Figure 10 Gaseous Fuel Connections Wiring Diagram, KG150/180/200 Dual Fuel (APM603 only)
Auto Changeover Natural Gas and LPG Vapor (APM603)
To ECM and
controller
ADV-9116D-E

Related product manuals