EasyManua.ls Logo

Lavor Hyper L - Page 8

Lavor Hyper L
Print Icon
To Next Page IconTo Next Page
To Next Page IconTo Next Page
To Previous Page IconTo Previous Page
To Previous Page IconTo Previous Page
Loading...
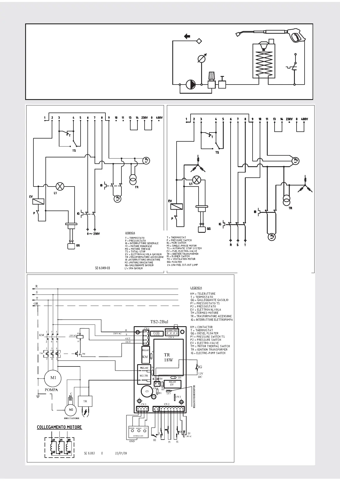
LKX_LP_3Ph_220V
LKX_XP_1Ph LKX_XP_3Ph
Легенда
Т- термостат
Р – пресостат
IG – главен ключ
М1 – мотор моно-фазен
M3 – мотор три-фазен
TS – автоматична стоп система /
тотал стоп/
EV –горивен елекро- клапан
TR – трансформатор за запалване
IB – ключ за горелката
M2 – ветилаторен мотор
GG - поплавък
L1 – ниско ниво гориво лампа
- SCHEMA ELETTRICO
- ELECTRIC DIAGRAM
- SCHEMA ELECTRIQUE
- ELEKTROSCHEMA
- ESQUEMA ECTRICO
- ELEKTRICITEITSSCHEMA
- ΗΛΕΚΤΡΙΚΟ ΙΑΓΡΑΜΜΑ
- ESQUEMA ECTRICO
- SÄHKÖKAAVIO
- 
- ELEKTRIČNA SHEMA
- ELEKTRIČNA SHEMA
-  
- VILLAMOS KAPCSOLÁSI RAJZ
- VATTENSCHEMA
- ELEKTRISK SKJEM
A
- DIAGRAM ELEKTYCZNY
- ELEKTRICKÉ SCHÉMA
1 Ph
NPX XP 1 Ph NPX XP 3 Ph
H
2
O
SCHEMA IDRICO • WATER DIAGRAM • SCHEMA
HYDRAULIQUE • WASSERUMLAUFSCHEMA • ESQUEMA
DRICO • WATERSCHEMA • ΣΧΕΙΟ ΥΡΕΥΣΗΣ •
ESQUEMA HIDRÁULICO • VEDENKYTKENTÄKAAVIO
•   • SHEMA VODENOG
KRUGA • VODOVODNA SHEMA •   •
HIDRAULIKUS KAPCSOLÁSI RAJZ • VATTENSCHEMA •
VANNSKJEMA • DIAGRAM WODY • HYDRAUL. SCHÉMA
8

Related product manuals