EasyManua.ls Logo

Leelbox GR2300iS - Page 210

Leelbox GR2300iS
210 pages
Print Icon
To Previous Page IconTo Previous Page
To Previous Page IconTo Previous Page
Loading...
39
230 V
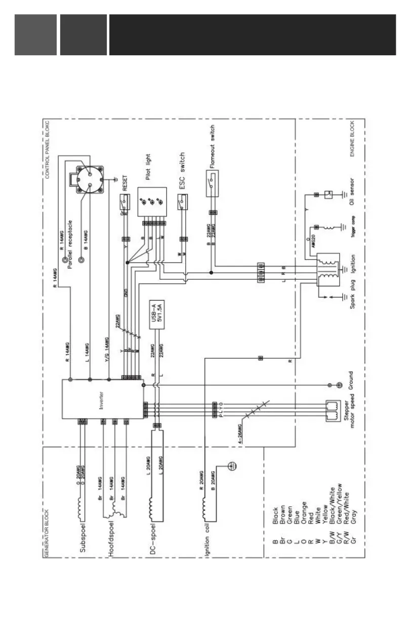
Elektrisches Schema
Inverter Generator Bedienungsanleitung
11
00