EasyManua.ls Logo

Lennox 21 - Control Wiring

Lennox 21
16 pages
Print Icon
To Next Page IconTo Next Page
To Next Page IconTo Next Page
To Previous Page IconTo Previous Page
To Previous Page IconTo Previous Page
Loading...
Page 14
EDA 01/06
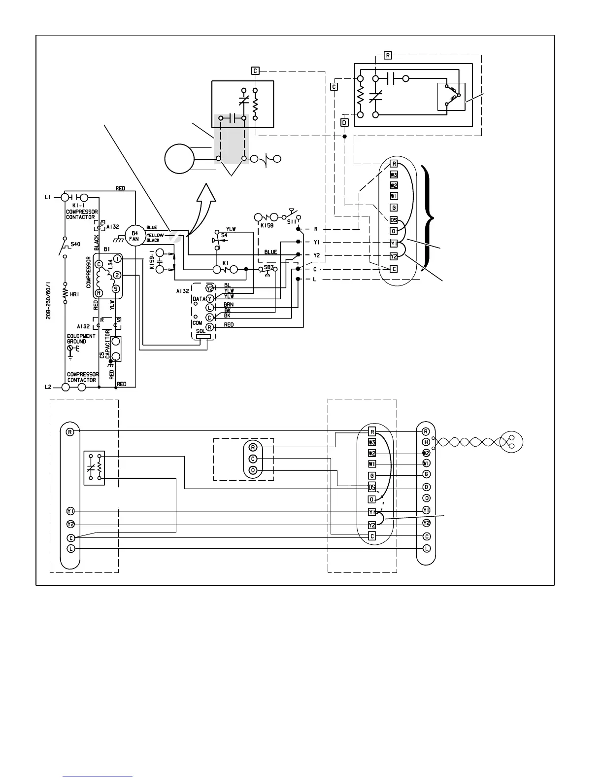
Figure 12
Typical EDA/Condensing Unit Wiring Diagram
INDOOR
UNIT
B4
FAN
Blue
Yellow
Black
K1
1st, cut yellow
wire here.
Use Wirenuts
*OUTDOOR RELAY 
NOT REQUIRED WITH SINGLE-
SPEED OUTDOOR FAN
EDA
Violet
Orange
OUTDOOR WIRING
(VSM APPLICATION
ONLY)
Purple
Black
Black
Purple
VALVE
ACTUATOR
Yellow
Yellow
2
2nd, rewire yellow
wire as shown
Red
75
1
3
5
RED (NOT REQUIRED FOR
APPLICATIONS WITHOUT LSOM)
YELLOW
BLUE (NOT REQUIRED FOR SINGLE STAGE)
BLACK
BROWN (NOT REQUIRED FOR
APPLICATIONS WITHOUT LSOM)
SignatureStatt
THERMOSTAT
INDOOR
UNIT
OUTDOOR
UNIT
TWISTED PAIR
PURPLE
OUTDOOR
SENSOR
(46M98)
RED
YELLOW
BLUE
BLACK
BROWN
BLACK
PURPLE
BLACK
RED
BLACK
Control Wiring
SEE CONTROL WIRING BELOW
FOR THERMOSTAT WIRING
DSY1 JUMPER − MUST BE
REMOVED FOR HUMIDITROL
OPERATION
Y1Y2 JUMPER − ONLY
REMOVE IF 2−STAGE COOLING
Y1Y2 JUMPER − IN FOR
SINGLE− STAGE COOLING;
REMOVED FOR 2−STAGE
COOLING
RED
BLACK
PURPLE
EDA
UNIT
FAN RELAY (NOT REQUIRED
WITH SINGLE-SPEED
OUTDOOR FAN)

Related product manuals