EasyManua.ls Logo

Lennox CBA27UHE-030

Lennox CBA27UHE-030
45 pages
To Next Page IconTo Next Page
To Next Page IconTo Next Page
To Previous Page IconTo Previous Page
To Previous Page IconTo Previous Page
Loading...
Page 41
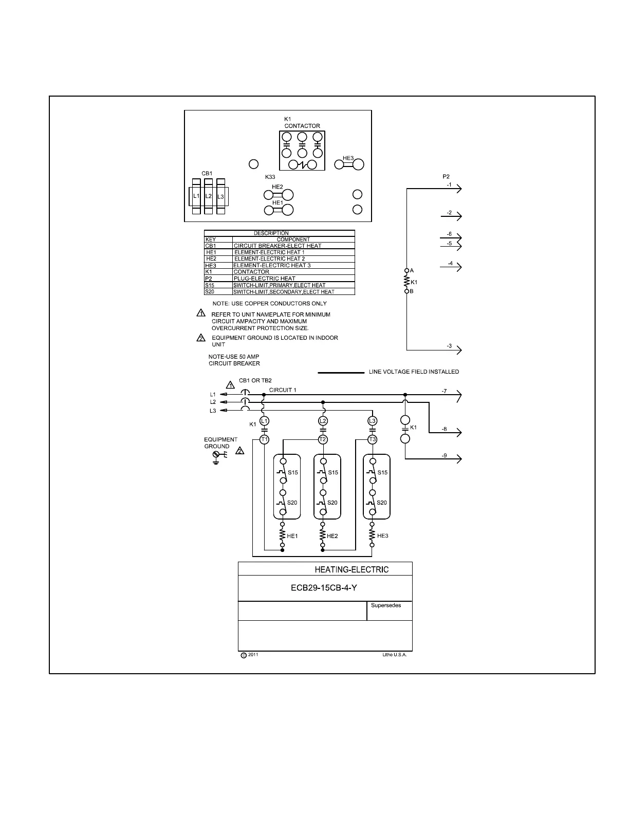
I-ECB29 ‐15CB - 208/230V THREE PHASE - SEQUENCE OF OPERATION
1- When there is a call for heat, W1 of the thermostat
energizes the electric heat contactor K1.
2- When K1 contacts M1 and M2 close, the blower is ener
gized on heating speed.
3- When K1 contactor closes, assuming the N.C. primary
(S15) and secondary (S20) limit switches are closed,
electric heat elements HE1, HE2, and HE3 are ener
gized.
Form
No.
537771-01

Other manuals for Lennox CBA27UHE-030

Related product manuals