EasyManua.ls Logo

Lennox GCS16-413-100 - Page 100

Lennox GCS16-413-100
134 pages
To Next Page IconTo Next Page
To Next Page IconTo Next Page
To Previous Page IconTo Previous Page
To Previous Page IconTo Previous Page
Loading...
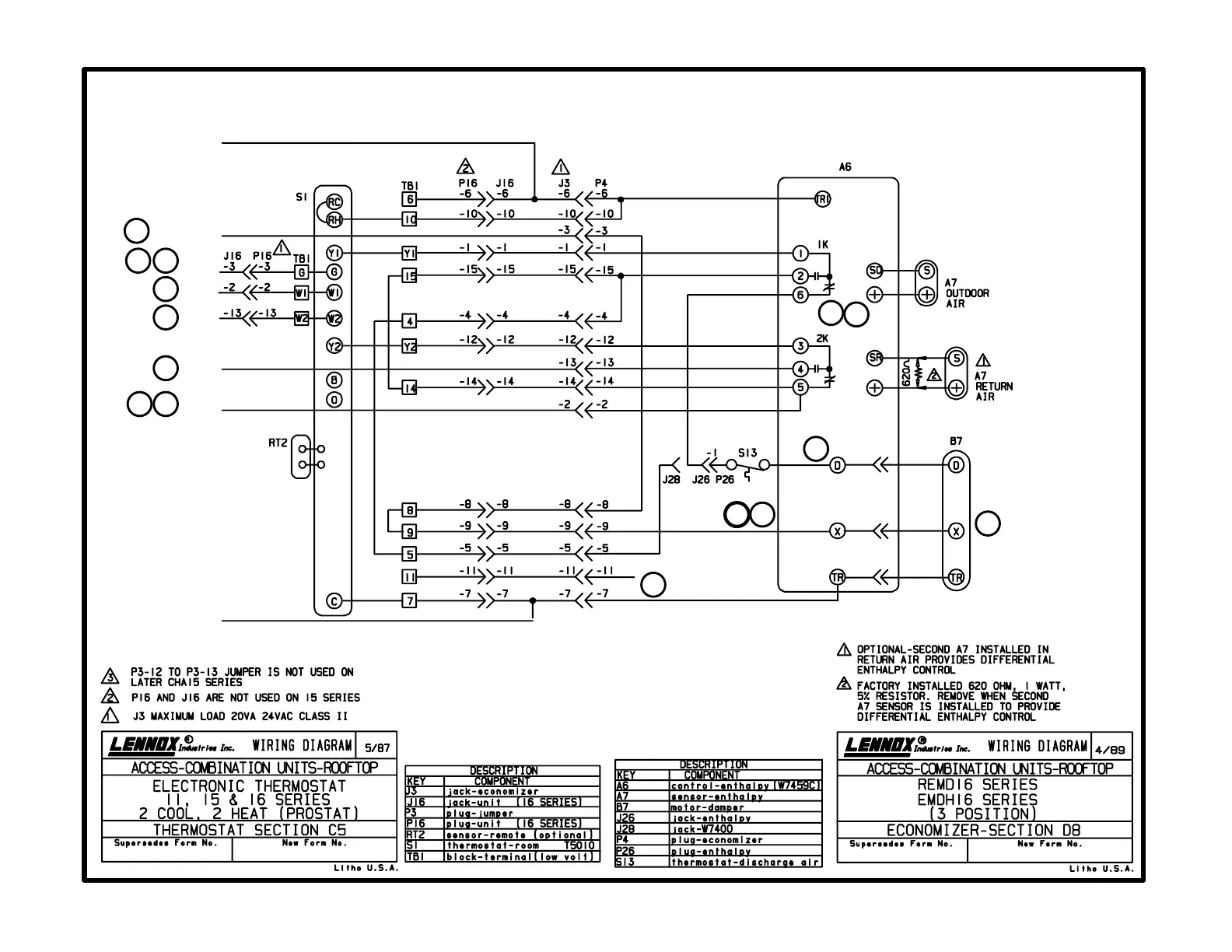
C5 diagram
Prostat with three-position economizer
with D8 diagram
Page 100
24V POWER
ECONOMIZER
BLOWER
HEAT 1
HEAT 2
COOL 2
COOL 1
24V COMMON
Thermostat Footnotes
Economizer Footnotes
1
2
3
4
5
6
7
8
9
10
11
12
13
14
15

Related product manuals