EasyManua.ls Logo

Lennox LRP14GE36 - LRP14 GE Unit Wiring Diagram

Lennox LRP14GE36
49 pages
Print Icon
To Next Page IconTo Next Page
To Next Page IconTo Next Page
To Previous Page IconTo Previous Page
To Previous Page IconTo Previous Page
Loading...
Page 37
208/230-1-60
POWER SUPPLY WITH MIN.
75 C COPPER WIRE
YGW1
R
C
Y
G
W
R
C
GRN
YEL
WHT
RED
24VAC
1
625
3
4
FLAME
FLAME SENSE
WHT
W/ RED
BRN
RED
BLU
BLK
WHT
PUR
BLK
GRN
BRN
PUR
MAIN
LIMIT
SWITCH
ROLLOUT
SWITCH
PRESSURE
SWITCH
GAS VALVE
FUSE
IGNITION CONTROL
RED
CONTROL CIRCUIT
WIRING TO BE 24 VOLT,
N.E.C. CLASS 2
HIGH PRESSURE
SWITCH
L1
T1
T2
L2
C
H
F
CONDENSER
FAN MOTOR
COMPRESSOR
CONTACTOR
COMPRESSOR
CONTACTOR
DUAL
CAPACITOR
COMPRESSOR
TRANSFORMER
C
S
R
L1
CMB BLWR
SPARK
COMB.
AIR
BLOWER
IGNITION CONTROL
BLK W/ WHT
CONNECTION DIAGRAM
GAS/ELECTRIC (CONSTANT TORQUE BLOWER)
SINGLE PHASE
BLK
PUR
GRY
RED
BLK
208V
240V
24V
INDOOR
BLOWER
MOTOR
NOTE:
IF ANY OF THE ORIGINAL
WIRE IS REPLACED THE
SAME SIZE AND TYPE WIRE
MUST BE USED.
USE COPPER CONDUCTOR
ONLY, MIN 75
C WIRE
LINE VOLTAGE FIELD INSTALLED
WARNING-
ELECTRIC SHOCK HAZARD. UNIT
MUST BE GROUNDED IN ACCORDANCE
WITH NATIONAL AND LOCAL CODES.
S4
S1
A3
GV1
S18
S47
S10
B6
B4
K1-2
C12
B1
K1-1
A3
GROUND
BLU
YEL
HEAT ANTICIPATION SETTING: 0.75 AMP
DIAGNOSTICS
IGNITION CONTROL
The following ignition control board LED codes will
indicate normal or abnormal operations:
SLOW FLASH Normal operation, no call for heat.
FAST FLASH Normal operation, call for heat.
2 FLASH System lockout
failed to detect or sustain flame.
3 FLASH Pressure switch senses incorrect pressure,
aux. limit is open or gas valve coil is open
4 FLASH Main limit open or rollout switch open.
5 FLASH Flame sensed and gas valve not energized.
STEADY Internal failure (micro-controller failure; self check)
LED
E1
N
ACB
COOL
ACB
HEAT
1
23
4
5
BLOWER MOTOR TERMINAL BLOCK
BLU
BLU
GRN
BLK
BLK
KI
CONTACTOR
NOTE: TAP 1 FOR FAN ONLY
TAP2: COOLING
TAP3: HIGH STATIC COOLING
TAP4: HEATING
TAP5: HIGH STATIC HEATING
ORG
B3
YEL
L
N
GL C
WHT
BLK W/ WHT
BLK
BLK
BLK W/ WHT
GRN
RED
GRN
WHT
BLU
YEL
LOW PRESSURE SWITCH
(IF USED)
WHT
DRK BLU
THERMAL PROTECTION
SWITCH (IF USED)
J1: PLUG THROUGH CONTROL PANEL (12 PIN)
J1-2
J1-3
FLOAT SWITCH (IF USED)
T1
J1-1
S79
S173
P1-11
P1-12
THERMOSTAT
CRANK
CASE
HEATER
(IF USED)
BLK
BLK
HR1
NOTE:
THE COMBUSTION AIR INDUCER IS ENERGIZED FOR 30 SECONDS
AT A Y1 CALL FOR COOLING TO CLEAR WARM HUMID AIR OUT OF
THE HEAT EXCHANGER.
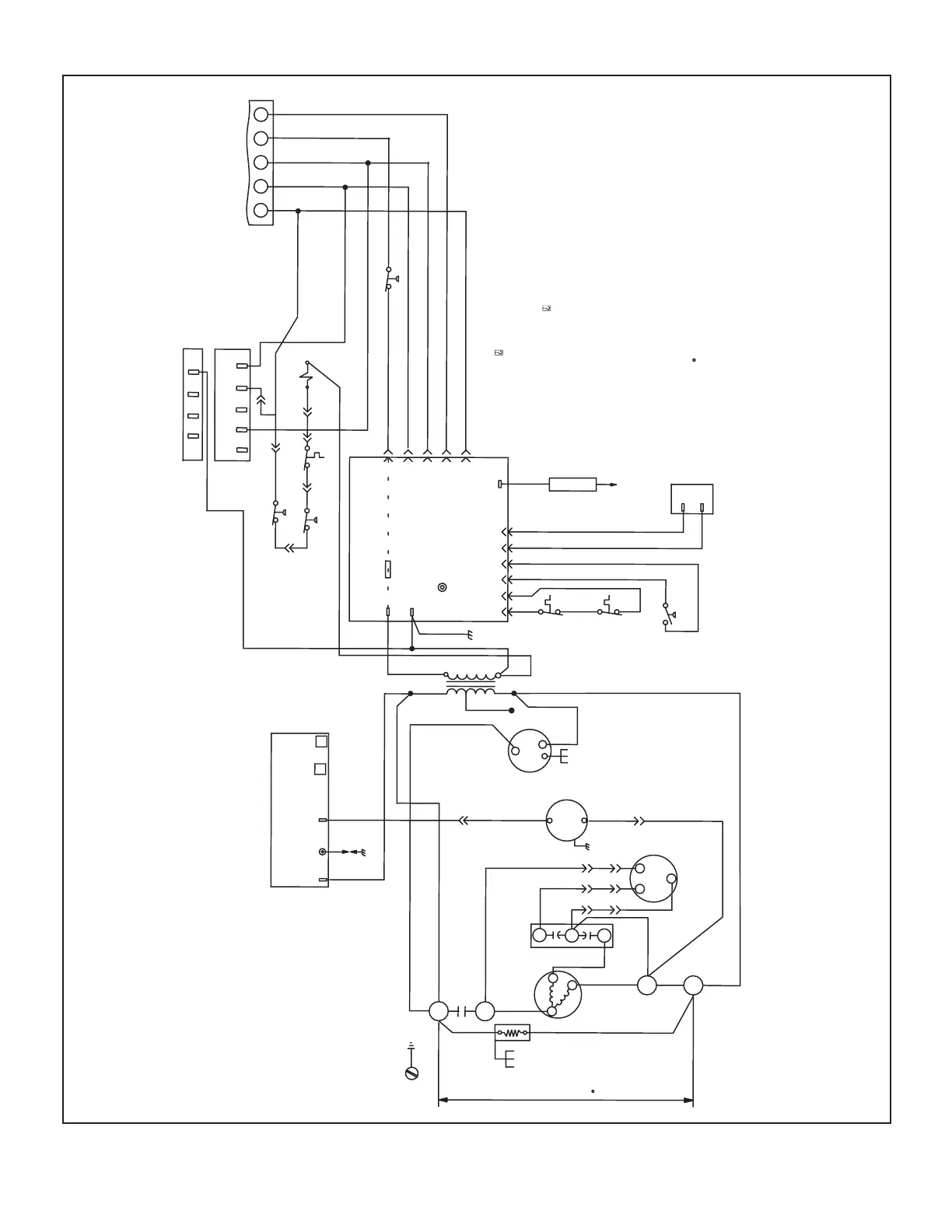
FIGURE 17
LRP14GE Unit Wiring Diagram – Constant Torque Blower

Related product manuals