EasyManua.ls Logo

Lenze 4900 - Page 307

Lenze 4900
342 pages
Print Icon
To Next Page IconTo Next Page
To Next Page IconTo Next Page
To Previous Page IconTo Previous Page
To Previous Page IconTo Previous Page
Loading...
Selection aid
15-15
48XX/49XXSHB0399
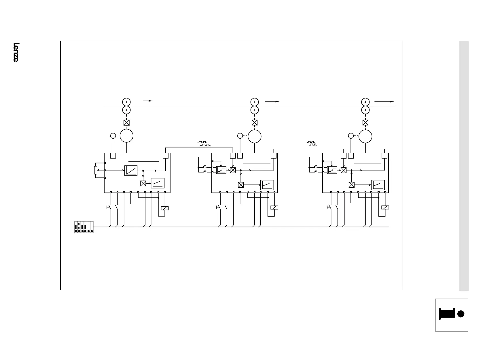
15.7 Speed-ratio synchronism
4900Str106
M
R
i = 19.4
v = 80 m /m in
v = 50 m /m in
M
R
i = 5 .3
X5
v = 110 m /m i
n
M
R
i = 5 .3
X5
4900 M aster
4900 Slave 4900 Slave
E4
E5
E4
E5
28 21 E 2 59 4041 A3 A5 28 21 E 2 59 4041 A3 A528 21 E 2 59
9
8
7
G earbox
X8 X8 X8
X7
X7
X7
39 4041 A3 A5
39
39
P u ll-o ff u n it (m a s te r d riv e )
Stretching unit 1
Stretch >
Stretch <
Stretching unit 2
+24V external
nact = 0
Ctrl.
en-
able
CW
QSP
TRIP-
Reset
TRIP
D ig. frequency
D ig. frequency
vset
nact = 0
Ctrl.
en-
able
CW
QSP
TRIP
Reset
TRIP
Set
nact = 0
Ctrl.
en-
able
CW
QSP
TRIP
Reset
TRIP
Set
Stretch >
Stretch <
+24V external
+24V
external
+24V
external
+24V
external
G earbox
Stretching
fa c to r
G earbox
Stretching
fa c to r
I
A
> I
Ax
I
A
> I
Ax
I
A
> I
Ax
PLC
Sequence control
FIG 15-8 Connection diagram for speed-ratio synchronism
Show/Hide Bookmarks

Table of Contents

Related product manuals