EasyManua.ls Logo

Lenze 534*E 3A series - 6.3 Reversing

Lenze 534*E 3A series
34 pages
Print Icon
To Next Page IconTo Next Page
To Next Page IconTo Next Page
To Previous Page IconTo Previous Page
To Previous Page IconTo Previous Page
Loading...
29
l
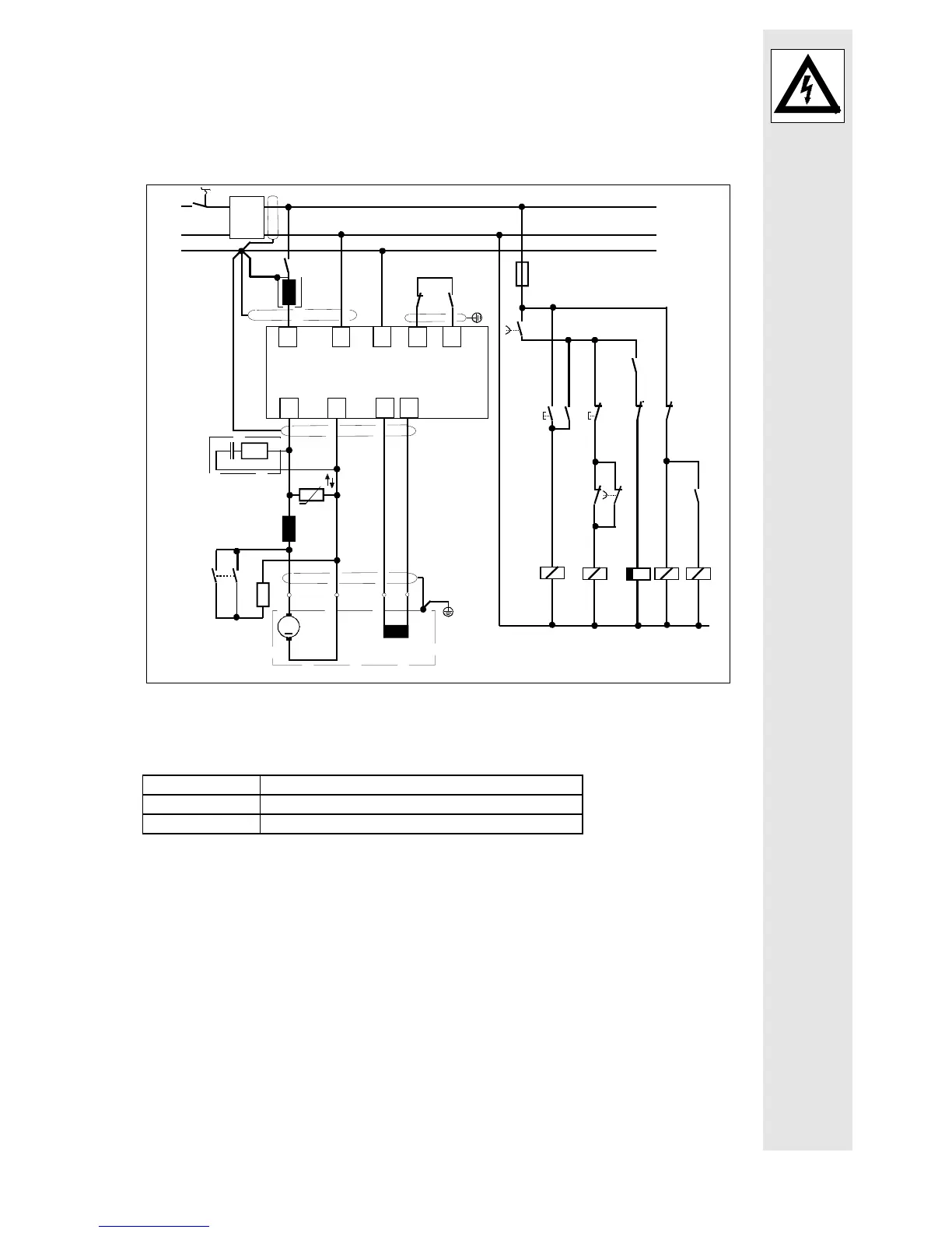
To limit the switching voltage peaks, a zinc oxide varistor (R
U
) must be
connected in parallel to the controller output.
For long motor cables (> 50 m) or motors which are connected in parallel, it
may be necessary to use an interference suppression module (see chapter 3
"Accessories")
Braking circuit:
1)
Interference suppression module
2)
Mains choke is only required for type 534
Explanations
K1, K2, K5 Relay
S1 On
S2 Stop

Related product manuals