EasyManua.ls Logo

Lewmar Ocean 3 - Electrical Connections; Concept;Ocean 1 & 2 Dual Direction Control Box Wiring; Concept;Ocean;Capstan 1 & 2 Single Direction Control Box Wiring

Lewmar Ocean 3
26 pages
Print Icon
To Next Page IconTo Next Page
To Next Page IconTo Next Page
To Previous Page IconTo Previous Page
To Previous Page IconTo Previous Page
Loading...
Page 18
ELECTRICAL CONNECTIONS ELEKTRISCHE VERBINDUNGEN BRANCHEMENTS ELECTRIQUE
CONEXIONES ELECTRICAS ELEKTRISKA ANSLUTNINGAR
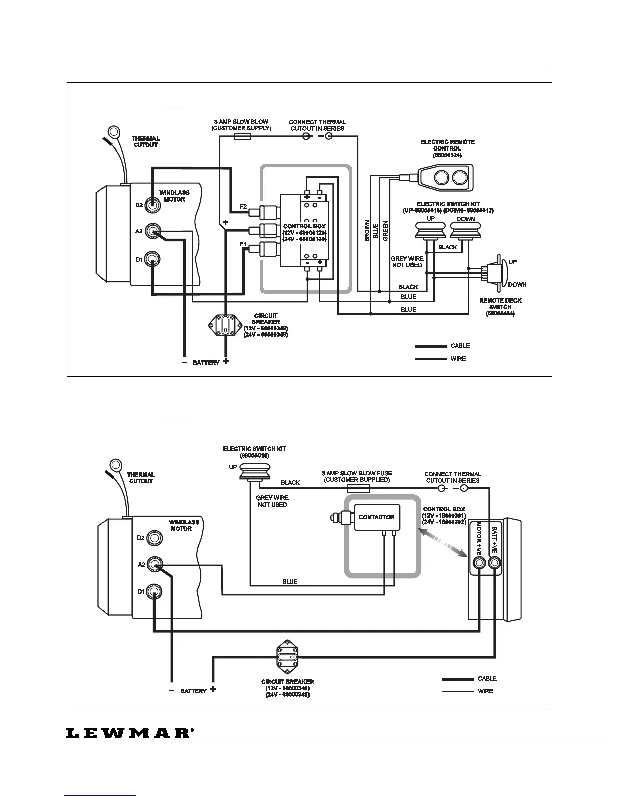
Concept/Ocean/Capstan 1 & 2 12v/24v
Split Field Single Direction Control Box Wiring Diagram - WSD 0875
Concept/Ocean 1 & 2 12v/24v
Split Field Dual Direction Control Box Wiring Diagram - WSD 0875

Table of Contents

Related product manuals