EasyManua.ls Logo

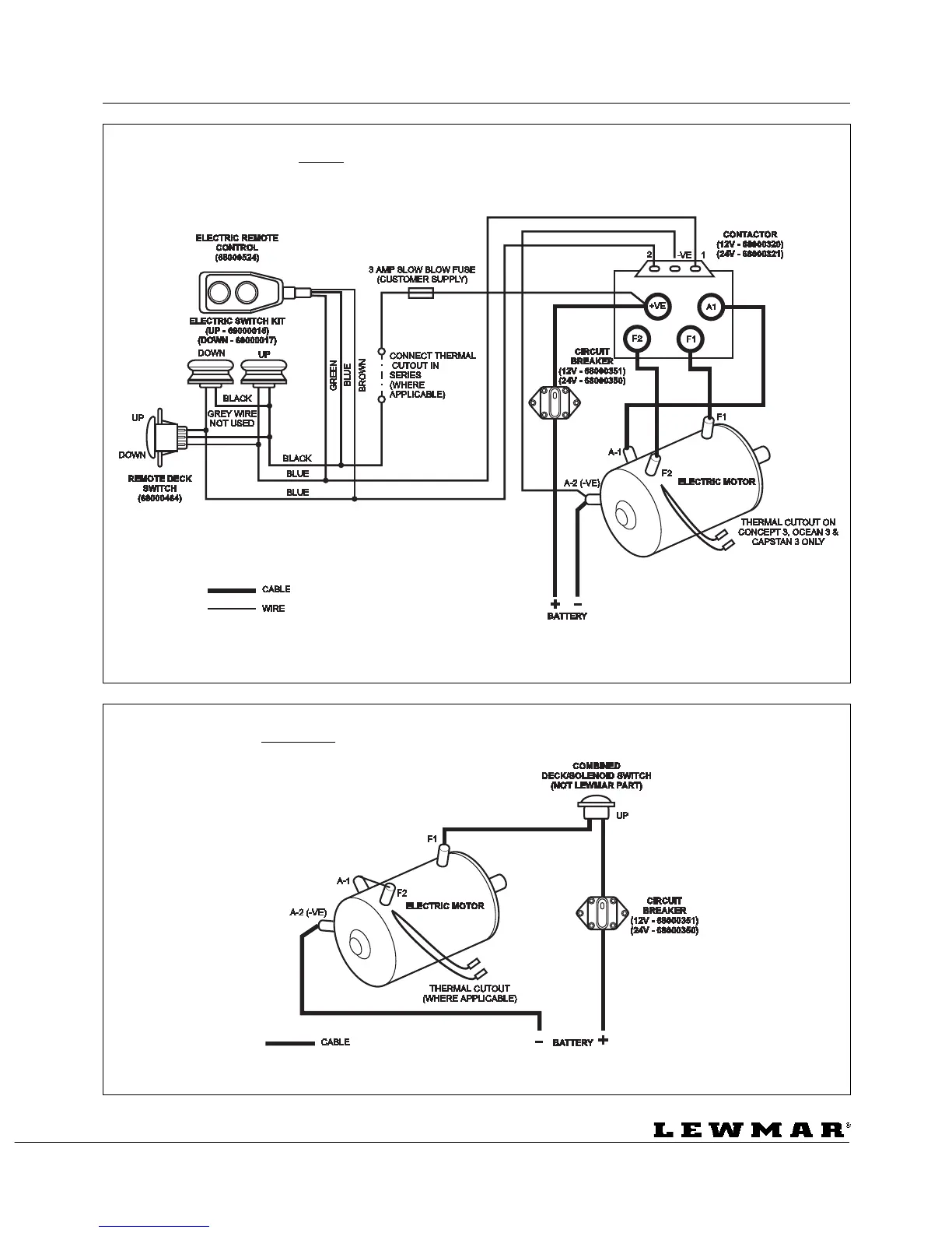
Lewmar Ocean 3 - Electrical Connections (Continued); Concept;Ocean 3 Dual Direction Contactor Wiring; Concept;Ocean;Capstan 3 Single Direction Solenoid Switch Wiring

Lewmar Ocean 3
26 pages
Print Icon
To Next Page IconTo Next Page
To Next Page IconTo Next Page
To Previous Page IconTo Previous Page
To Previous Page IconTo Previous Page
Loading...
ELECTRICAL CONNECTIONS ELEKTRISCHE VERBINDUNGEN BRANCHEMENTS ELECTRIQUE
CONEXIONES ELECTRICAS ELEKTRISKA ANSLUTNINGAR
Page 21
Concept/Ocean 3 12v/24v
Series Wound Dual Direction Windlass Contactor Wiring Diagram - WSD 0876
Concept/Ocean/Capstan 3 12v/24v
Series Wound Single Direction Solenoid Switch Wiring Diagram - WSD 0876

Table of Contents

Related product manuals