EasyManua.ls Logo

LG F14A8TDSA Series

LG F14A8TDSA Series
56 pages
To Next Page IconTo Next Page
To Next Page IconTo Next Page
To Previous Page IconTo Previous Page
To Previous Page IconTo Previous Page
Loading...
19
n
0
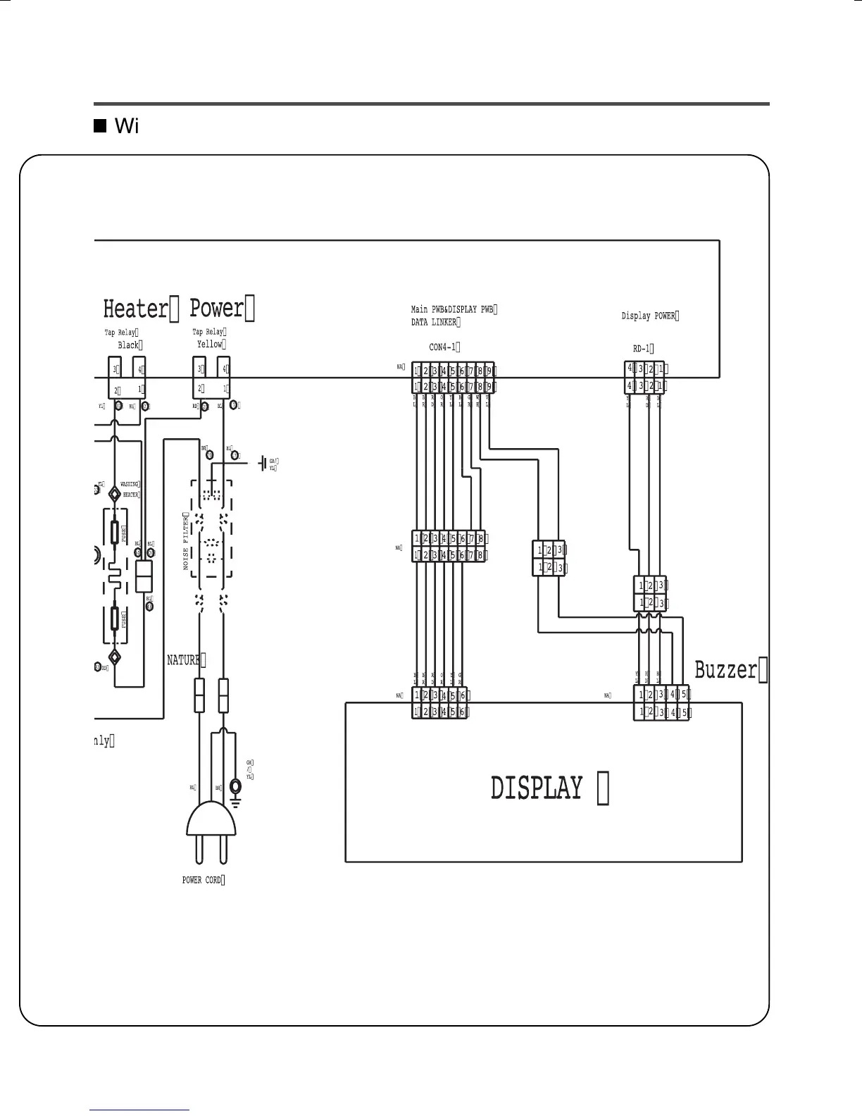
Wiring Diagram 3/3

Other manuals for LG F14A8TDSA Series

Related product manuals