EasyManua.ls Logo

LG GR-642APA - Switch Input Circuit Function; Temperature Compensation Circuits Explained

LG GR-642APA
44 pages
To Next Page IconTo Next Page
To Next Page IconTo Next Page
To Previous Page IconTo Previous Page
To Previous Page IconTo Previous Page
Loading...
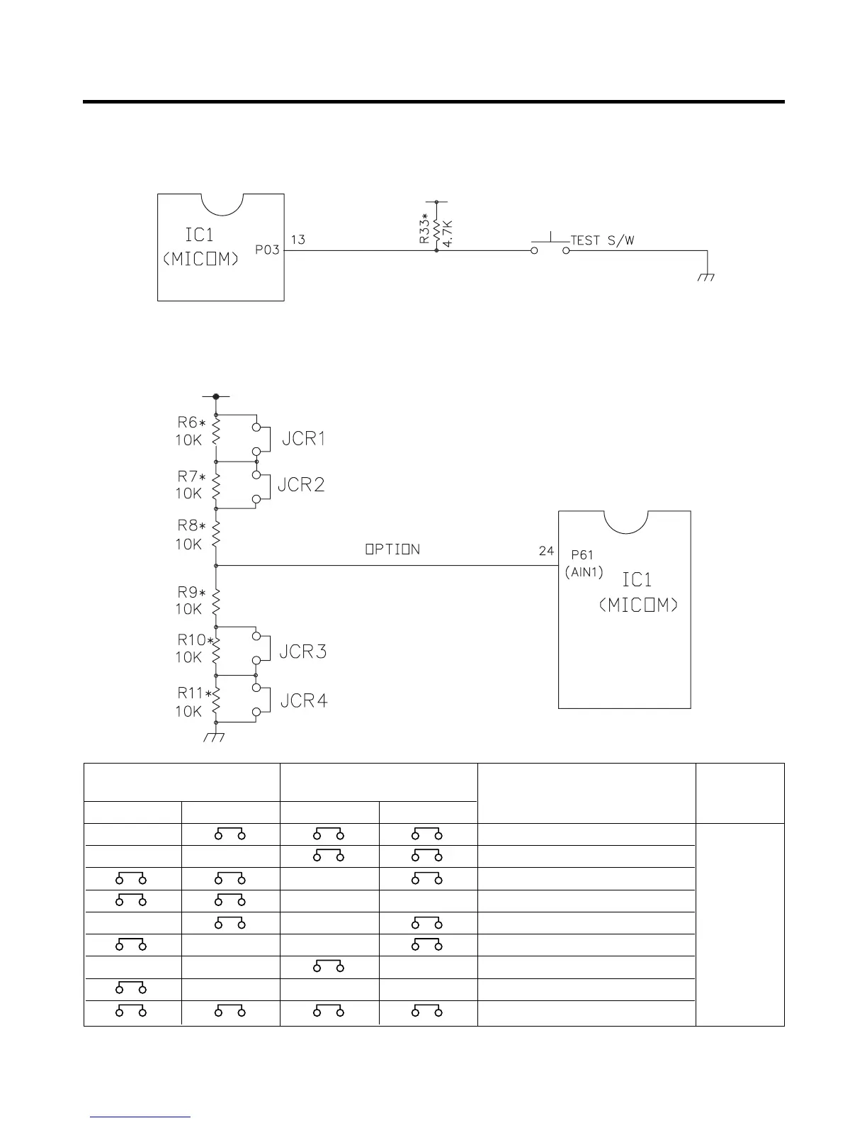
7-2-6 SWITCH INPUT CIRCUIT
* The circuit shown below is the input circuit to detect the signals of the test S/W for checking the refrigerator.
7-2-7 TEMPERATURE COMPENSATION & OVERCOOLING/UNDERCOOLING COMPENSATION CIRCUIT
1. The circuits for less cooling and overcooling compensation in a refrigerator compartment
The above OPTION circuit is to compensate refrigerator temperature by simply cutting during service.
- 28 -
CUT
OVER COOLING LESS COOLING
COMPENSATION COMPENSATION
REFRIGERATOR TEMPERATURE
REMARKS
JCR1 JCR2 JCR3 JCR4
COMPENSATION VALUES
CUT +1°C
CUT CUT +2°C
CUT -1°C
CUT CUT -2°C
CUT CUT 0°C
CUT CUT 0°C
CUT CUT CUT +1°C
CUT CUT CUT -1°C
0°C(AT FACTORY)

Related product manuals