EasyManua.ls Logo

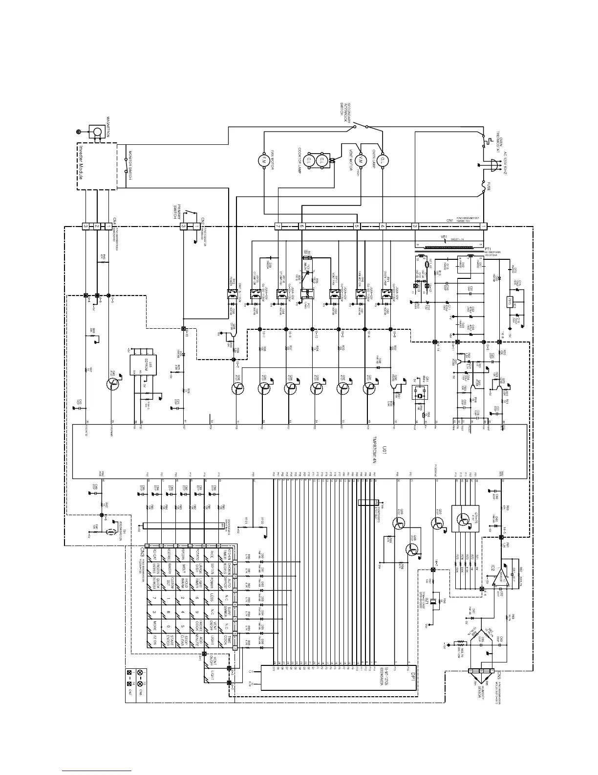
LG LMVM1945SW - Schematic Diagram of P.C.b

LG LMVM1945SW
46 pages
Print Icon
To Next Page IconTo Next Page
To Next Page IconTo Next Page
To Previous Page IconTo Previous Page
To Previous Page IconTo Previous Page
Loading...
8-17
SCHEMATIC DIAGRAM OF P.C.B

Related product manuals