EasyManua.ls Logo

LG VX8560 - Page 112

LG VX8560
235 pages
Print Icon
To Next Page IconTo Next Page
To Next Page IconTo Next Page
To Previous Page IconTo Previous Page
To Previous Page IconTo Previous Page
Loading...
LG Electronics Inc.
VX8560
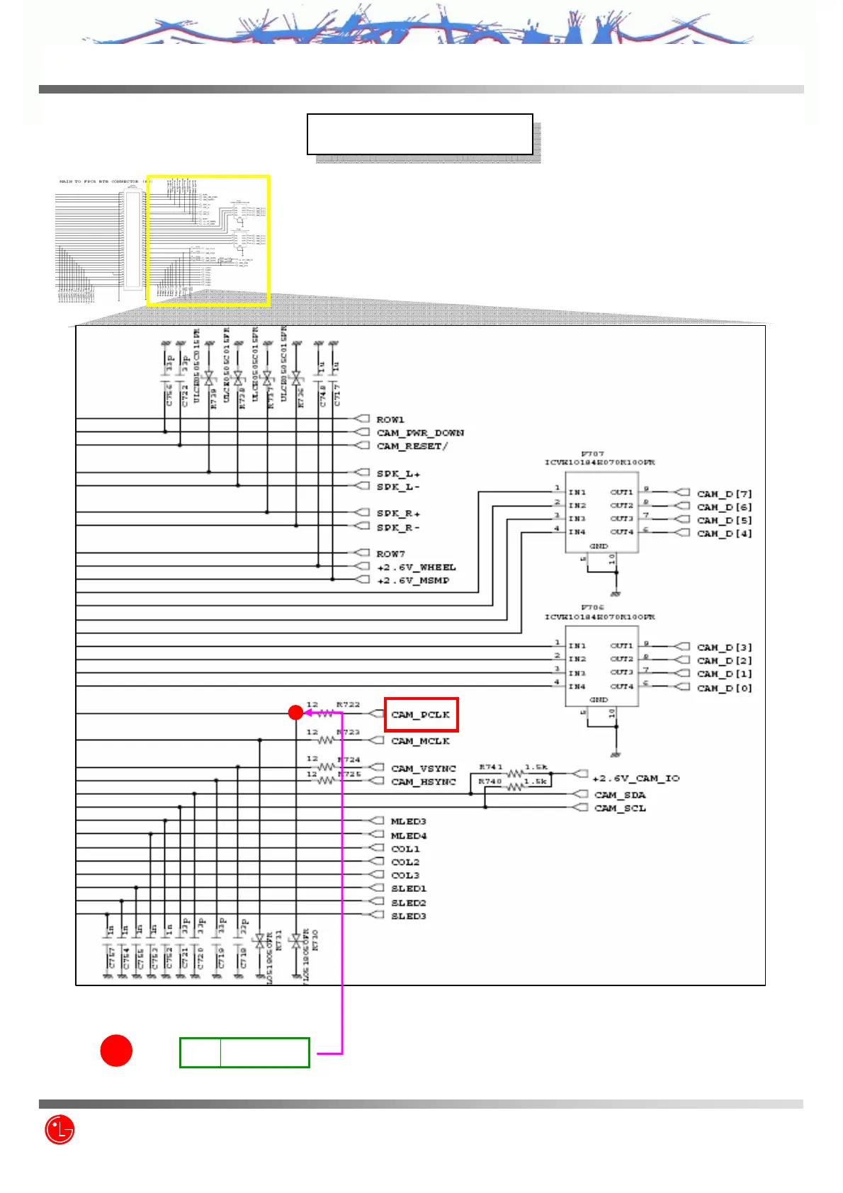
Circuit Diagram
Circuit Diagram
1
TP1
R722
CAM_PCLK
XXYVYZ\
112/235
Z3X-BOX.COM

Related product manuals