EasyManua.ls Logo

Linde H 60 D - Page 75

Linde H 60 D
282 pages
Print Icon
To Next Page IconTo Next Page
To Next Page IconTo Next Page
To Previous Page IconTo Previous Page
To Previous Page IconTo Previous Page
Loading...
Page 17
Section 4.2
Service Training
09.04
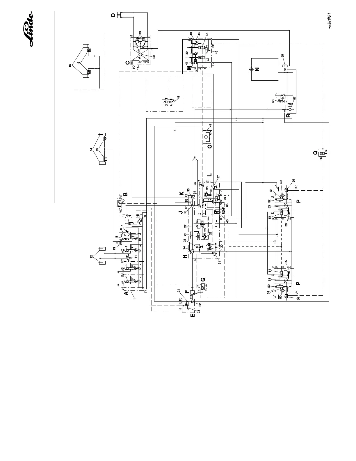
HYDRAULIC CIRCUIT DIAGRAMM H 50/60/70/80 D-03, TYPE 353

Table of Contents

Related product manuals