EasyManua.ls Logo

LSIS XBC-DN20SU - PLC Heat Calculation

LSIS XBC-DN20SU
384 pages
Print Icon
To Next Page IconTo Next Page
To Next Page IconTo Next Page
To Previous Page IconTo Previous Page
To Previous Page IconTo Previous Page
Loading...
Chapter 13 Installation and Wiring
13 6
13.1.2 PLC heat calculation
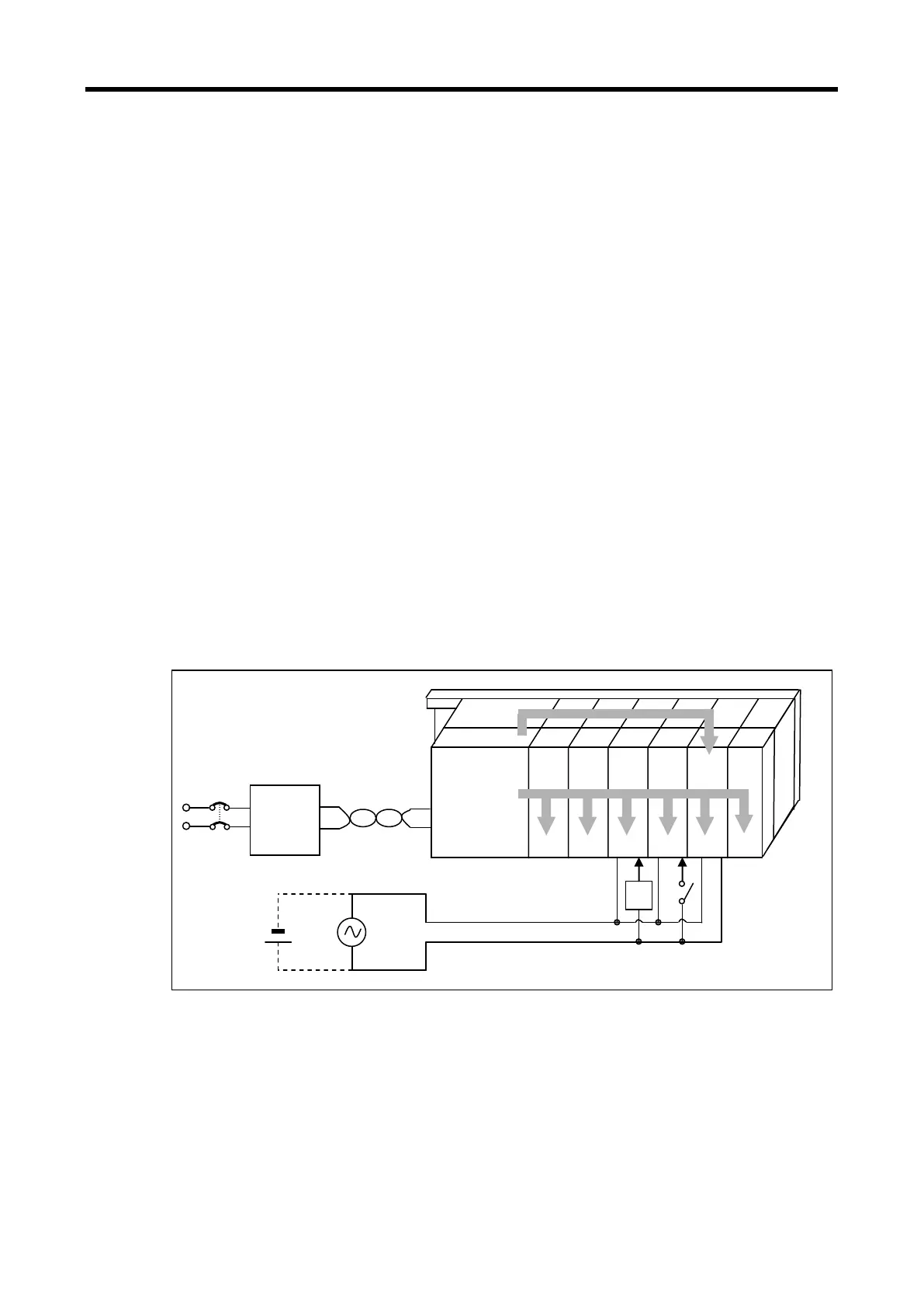
(1) Power consumption of each part
(a) Power consumption of module
The power conversion efficiency of power module is about 70% and the other 30% is gone with heat;
3/7 of the output power is the pure power consumption. Therefore, the calculation is as follows.
Wpw = 3/7 {(I5V X 5) + (I24V X 24)} (W)
I5V : power consumption of each module DC5V circuit(internal current consumption)
I24V: the average current consumption of DC24V used for output module
(current consumption of simultaneous On point)
If DC24V is externally supplied or a power module without DC24V is used, it is not applicable.
(b) Sum of DC5V circuit current consumption
The DC5V output circuit power of the power module is the sum of power consumption used by each
module.
W5V = I5V X 5 (W)
(c) DC24V average power consumption(power consumption of simultaneous On point)
The DC24V output circuit’s average power of the power module is the sum of power consumption
used by each module.
W24V = I24V X 24 (W)
(d) Average power consumption by output voltage drop of the output module(power consumption of
simultaneous On point)
Wout = Iout X Vdrop X output point X simultaneous On rate (W)
Iout : output current (actually used current) (A)
Vdrop: voltage drop of each output module (V)
Main unit
input
constant
Voltage
transformer
AC power
100V~240V
Comm.
Comm.
output
input
Special
DC5V
DC24V
load
Iout
Iin
I5V
I24V
AC power
100V~240V
DC
power
24V
www.behaotomasyon.com
www.behaotomasyon.com

Table of Contents

Related product manuals