EasyManua.ls Logo

MAC SCR Series - Wiring Diagrams

Default Icon
21 pages
Print Icon
To Next Page IconTo Next Page
To Next Page IconTo Next Page
To Previous Page IconTo Previous Page
To Previous Page IconTo Previous Page
Loading...
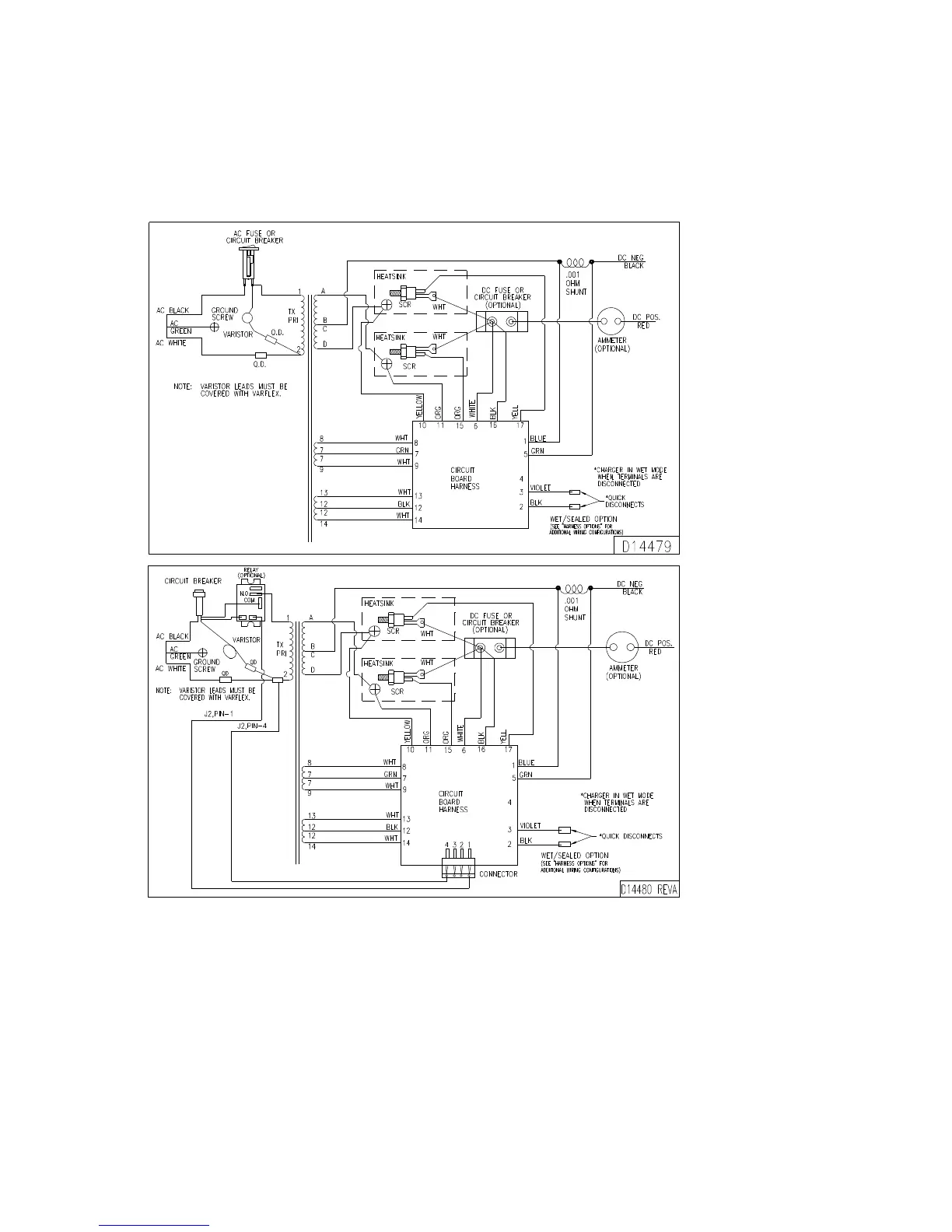
WIRING DIAGRAMS
FOR SINGLE INPUT VOLTAGE CHARGERS
NOTE:
When ordering parts, give information off the charger data nameplate.