EasyManua.ls Logo

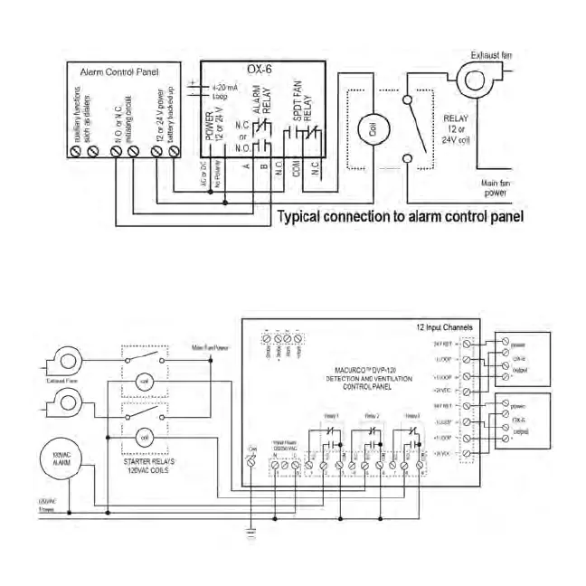
Macurco OX-6 - Control Panel Connections; Alarm Control Panel Connection; DVP-120 Control Panel Connection

Macurco OX-6
72 pages
Print Icon
To Next Page IconTo Next Page
To Next Page IconTo Next Page
To Previous Page IconTo Previous Page
To Previous Page IconTo Previous Page
Loading...
10

Related product manuals