EasyManua.ls Logo

Manitowoc S600M - Electronic Control Board Overview

Manitowoc S600M
103 pages
Print Icon
To Next Page IconTo Next Page
To Next Page IconTo Next Page
To Previous Page IconTo Previous Page
To Previous Page IconTo Previous Page
Loading...
Electrical System Section 6
6-18
Part Number 80-1630-3
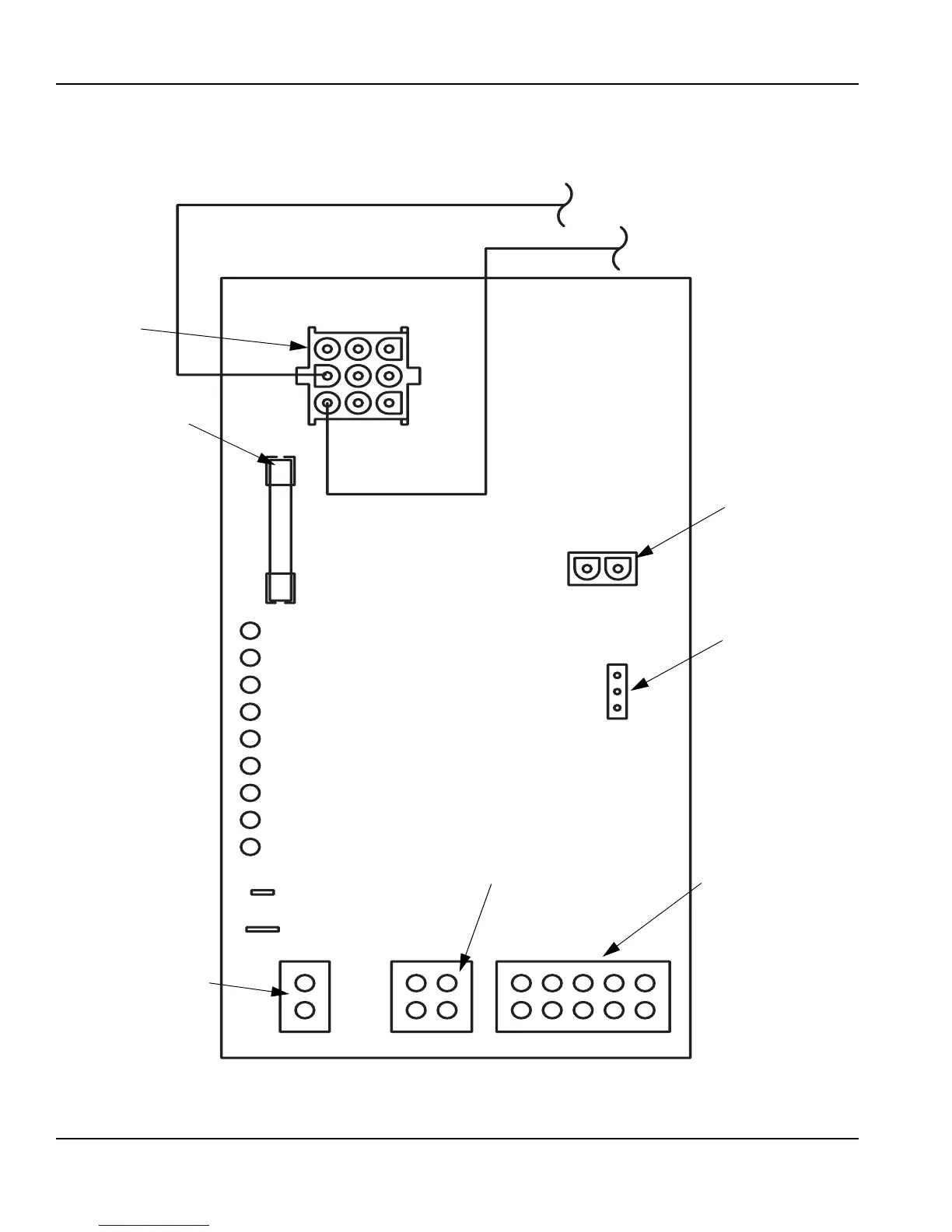
ELECTRONIC CONTROL BOARD
Control Board
SV3129
AC LINE VOLTAGE
ELECTRICAL
PLUG (NUMBERS
MARKED ON
WIRES)
MAIN FUSE (7A)
AUTOMATIC CLEANING
SYSTEM (AuCS) PLUG
ICE THICKNESS
PROBE (3/16''
CONNECTION)
WATER LEVEL PROBE
DC LOW VOLTAGE
ELECTRICAL PLUG
(NUMBERS MARKED ON
WIRES)
WATER LEVEL LIGHT (GREEN)
LEFT BIN LIGHT (GREEN)
HARVEST LIGHT (RED)
REMOTE BIN
CLEAN LIGHT (YELLOW)
WATER PURGE
ADJUSTMENT
AIR COMPRESSOR
(NOT USED ON
ALL MODELS)
RIGHT BIN LIGHT (GREEN)
PRIMARY POWER SUPPLY
N 115V
L2 208-230V
REMOTE BIN LIGHT (GREEN)
ICE LEVEL LIGHT (GREEN)
SAFETY LIMIT 1 LIGHT (RED)
SAFETY LIMIT 2 LIGHT (RED)

Table of Contents

Other manuals for Manitowoc S600M

Related product manuals