EasyManua.ls Logo

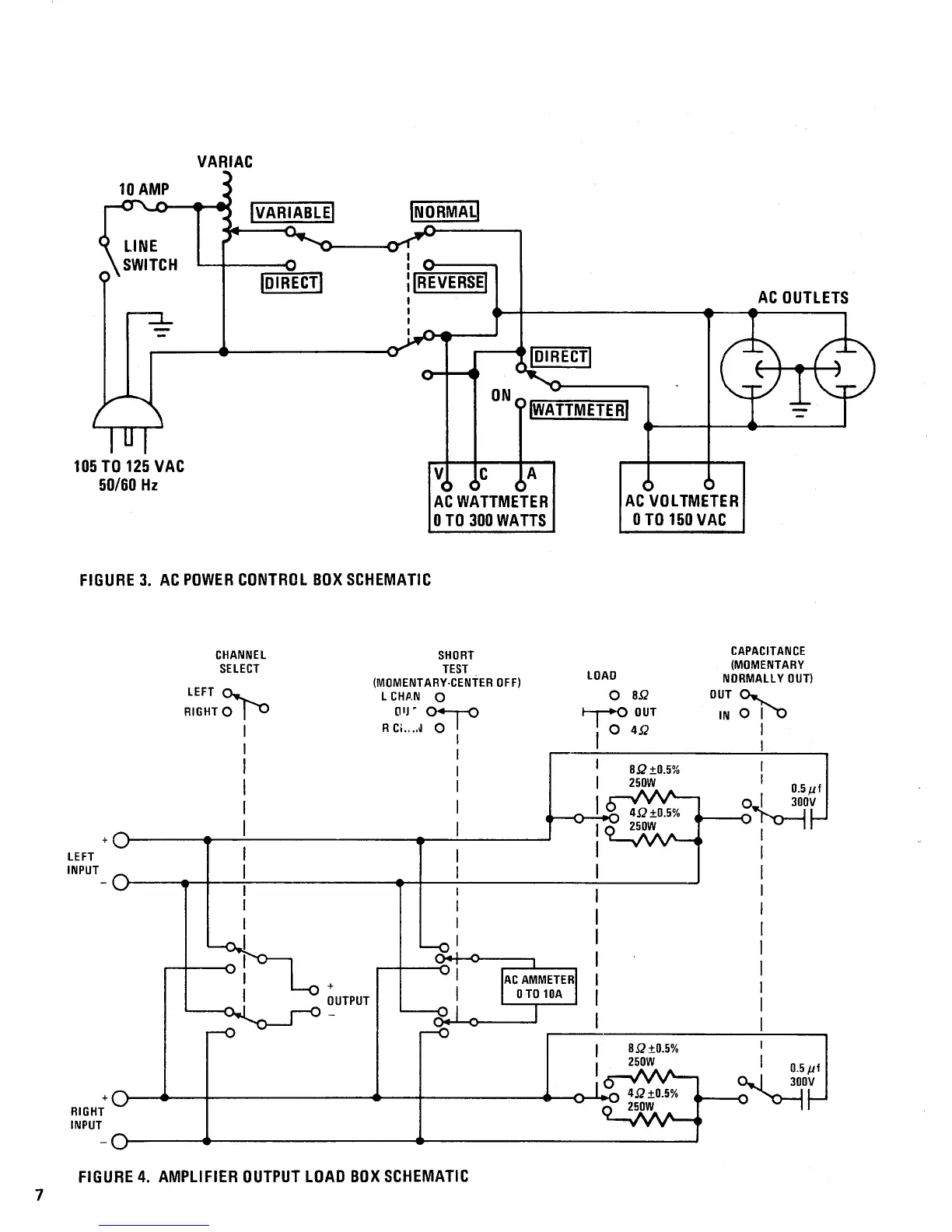
Marantz 240 - AC Power Control Box Schematic; Amplifier Output Load Box Schematic

Marantz 240
28 pages
Print Icon
To Next Page IconTo Next Page
To Next Page IconTo Next Page
To Previous Page IconTo Previous Page
To Previous Page IconTo Previous Page
Loading...

Related product manuals