EasyManua.ls Logo

Marantz 250 - Page 15

Marantz 250
27 pages
Print Icon
To Next Page IconTo Next Page
To Next Page IconTo Next Page
To Previous Page IconTo Previous Page
To Previous Page IconTo Previous Page
Loading...
Set
the
controls
of
the
analyzer
for
voltage
measurement
on
the
3-volt
scale.
Set
the
METER
RANGE
switch
to
the
O
dB
position.
Adjust
the
oscillator
output
level
until
the
amplifier
output
measures
2.45
volts.
Observe
CHANNEL
A
meter.
The
meter
should
indicate
O
dB.
If
the
meter
does
not
indicate
O
dB,
adjust
potentiometer
R430
on
the
meter
board
for
an
O
dB
indication.
Set
the
controls
of
the
analyzer
for
volt-
age
measurement
on
the
30-volt
scale.
|
105
TO
125
VAC
50/60
Hz
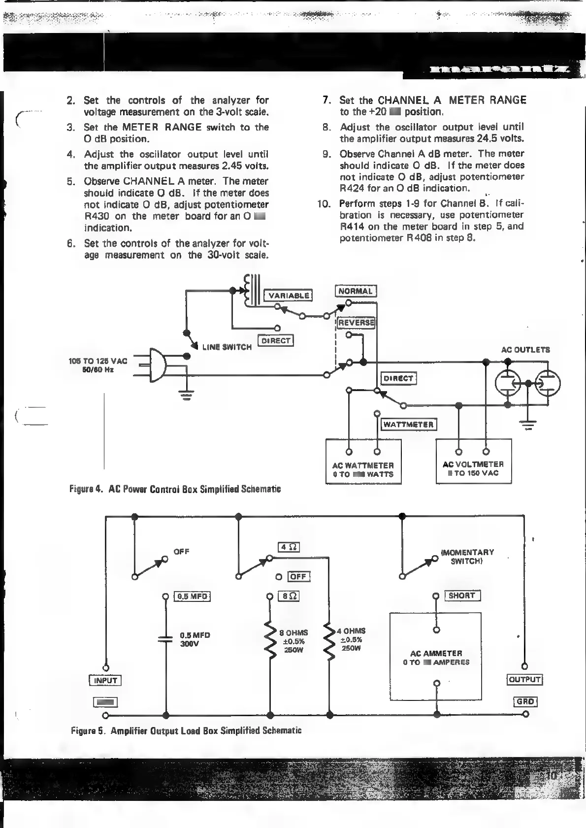
Figure
4.
AC
Power
Control
Box
Simplified
Schematic
Ger]
GRD
Figure
5.
Amplifier
Output
Load
Box
Simplified
Schematic
10.
Set
the
CHANNEL
A
METER
RANGE
to
the
+20
dB
position.
Adjust
the
oscillator
output
level
until
the
amplifier
output
measures
24.5
volts.
Observe
Channel
A
dB
meter.
The
meter
should
indicate
O
dB.
If
the
meter
does
not
indicate
O
dB,
adjust
potentiometer
R424
for
an
O
dB
indication.
Perform
steps
1-9 for
Channel
B.
If
cali-
bration
is
necessary,
use
potentiometer
R414
on
the
meter
board
in
step
5,
and
potentiometer
R408
in
step
8.
AC
OUTLETS
AC
WATTMETER
AC
VOLTMETER
O
TO
150
WATTS
0
TO
150
VAC
(MOMENTARY
SWITCH)
AC
AMMETER
0
TO
10
AMPERES

Related product manuals