EasyManua.ls Logo

Marathon V-6030HD - For V6042 LP

Marathon V-6030HD
50 pages
Print Icon
To Next Page IconTo Next Page
To Next Page IconTo Next Page
To Previous Page IconTo Previous Page
To Previous Page IconTo Previous Page
Loading...
2 MAINTENANCE
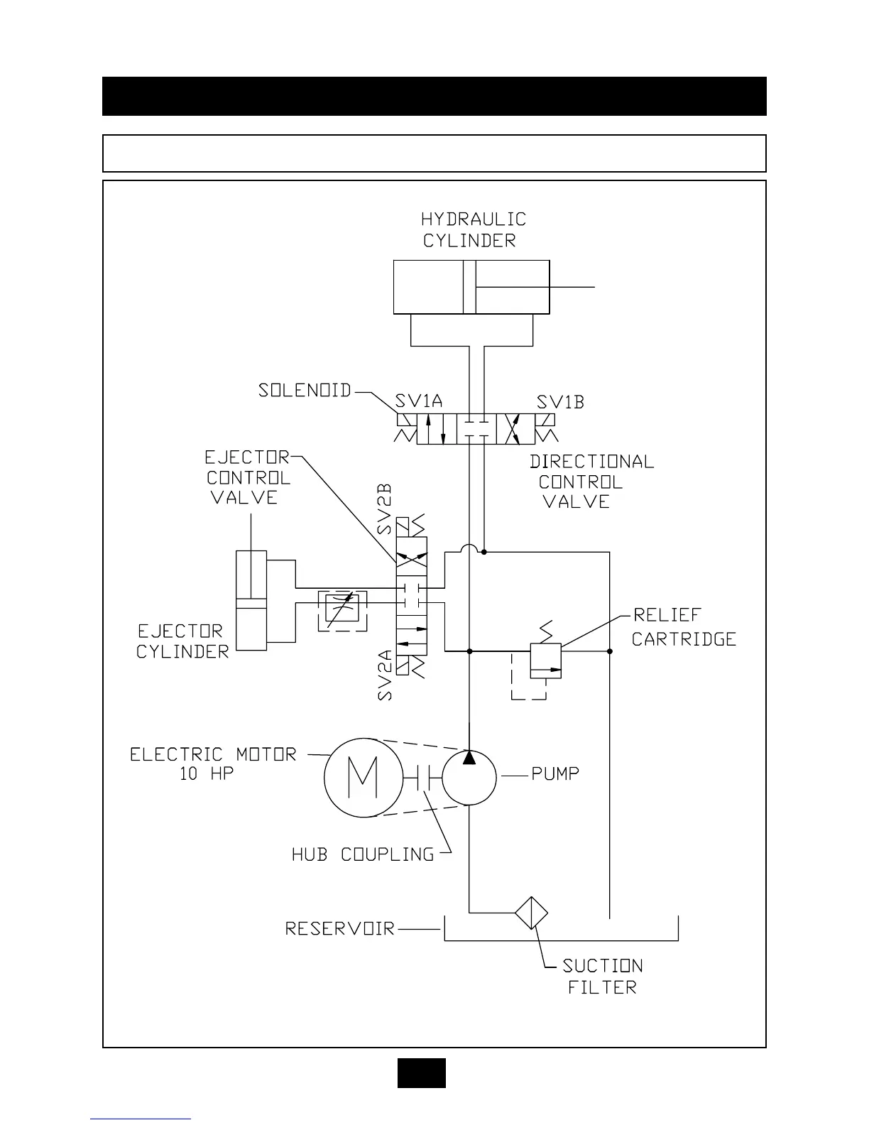
HYDRAULIC SCHEMATIC FOR V-6042LP
2-20

Related product manuals