EasyManua.ls Logo

Maxwell HRC10 - Electrical and Hydraulic Schematics; Series Wound Motor Schematic; Hydraulic Motor Schematic

Maxwell HRC10
17 pages
Print Icon
To Next Page IconTo Next Page
To Next Page IconTo Next Page
To Previous Page IconTo Previous Page
To Previous Page IconTo Previous Page
Loading...
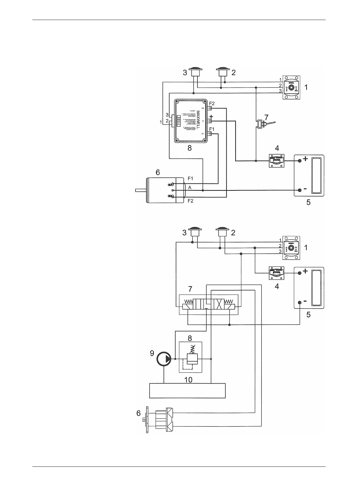
Maxwell Marine International Ltd HRC10 Series 9
Electrical and Hydraulic Schematic
Series Wound Motor
1 Remote control panel
2 Down Foot Switch
3 Up Foot Switch
4 Breaker/Isolator
5 Battery
6 Motor
7 Manually resettable breaker
8 Solenoid Pack
Hydraulic Motor
1 Remote control panel
2 Down Foot Switch
3 Up Foot Switch
4 Breaker/Isolator
5 Battery
6 Motor
7 Duall direction solenoid
8 Relief Valve
9 Pump
10 Tank

Related product manuals