EasyManua.ls Logo

Maytag MDG17CS - CS Model - Gas

Maytag MDG17CS
150 pages
Print Icon
To Next Page IconTo Next Page
To Next Page IconTo Next Page
To Previous Page IconTo Previous Page
To Previous Page IconTo Previous Page
Loading...
7-2
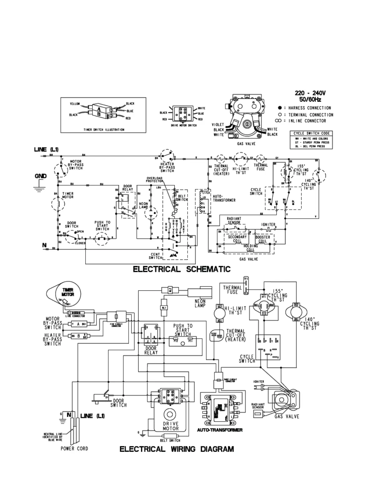
CS model - gas

Table of Contents