EasyManua.ls Logo

MCM Custom Audio MPA-20 - Block Diagram

MCM Custom Audio MPA-20
23 pages
Print Icon
To Next Page IconTo Next Page
To Next Page IconTo Next Page
To Previous Page IconTo Previous Page
To Previous Page IconTo Previous Page
Loading...
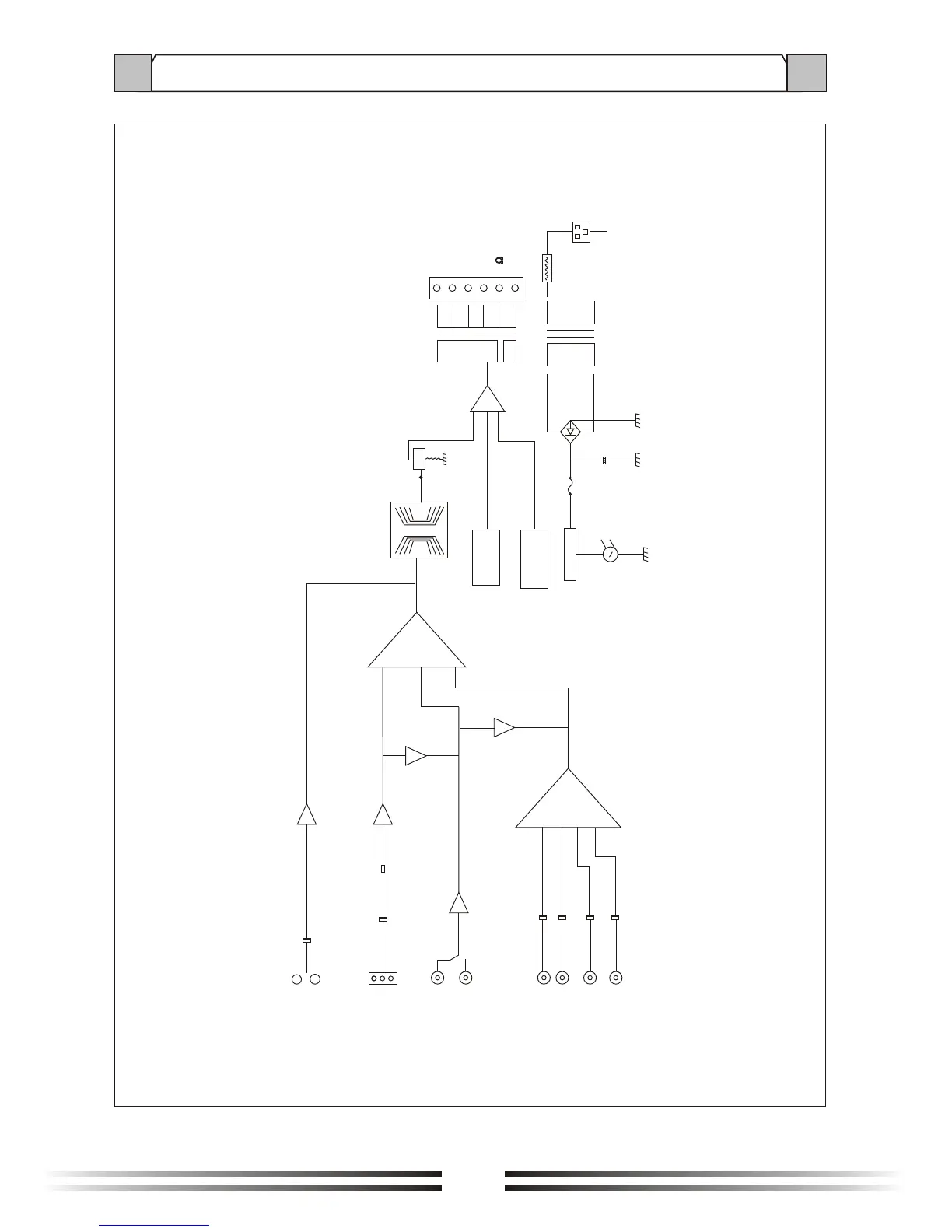
6. BLOCK DIAGRAM
70V
COM
4
TO
PA
BASS/TREBLE
VOLUME
PROTECT
LEVEL INDICATOR
POWER
Z
~120V 60Hz
PT
COM
100V
COM
EB
EB
LINE
OUT
MIC1
MIC1
MIC2
MIC3
AUX1
AUX2
TEL
MUTE
MUTE
20

Related product manuals