EasyManua.ls Logo

McQuay M5WM 015GR - Page 69

McQuay M5WM 015GR
118 pages
Print Icon
To Next Page IconTo Next Page
To Next Page IconTo Next Page
To Previous Page IconTo Previous Page
To Previous Page IconTo Previous Page
Loading...
67
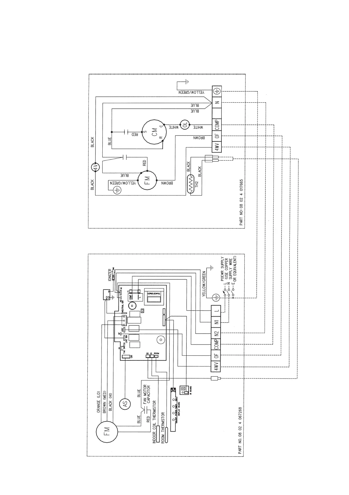
Heatpump Models
Outdoor Unit
Model : M4LC 007BR / 010BR / 015BR
Indoor Unit
Model : MWM 007GR / 010GR / 015GR (With Ionizer)

Related product manuals