EasyManua.ls Logo

McQuay MCM 020 D - Page 61

McQuay MCM 020 D
94 pages
To Next Page IconTo Next Page
To Next Page IconTo Next Page
To Previous Page IconTo Previous Page
To Previous Page IconTo Previous Page
Loading...
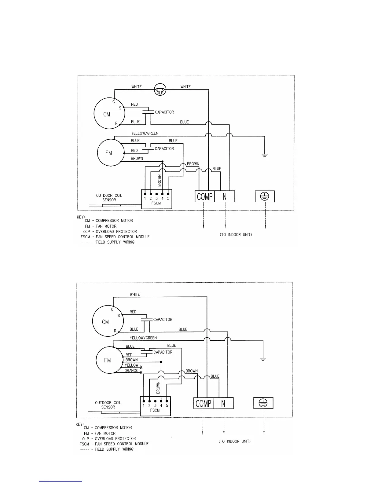
LOW AMBIENT UNIT (OPTIONAL)
OUTDOOR UNIT
MODEL : MLC010B / 015B (50HZ)
OUTDOOR UNIT
MODEL : MLC020B / 025B (50HZ)
Page 60

Related product manuals