EasyManua.ls Logo

McQuay MDS 150B - Page 158

McQuay MDS 150B
166 pages
To Next Page IconTo Next Page
To Next Page IconTo Next Page
To Previous Page IconTo Previous Page
To Previous Page IconTo Previous Page
Loading...
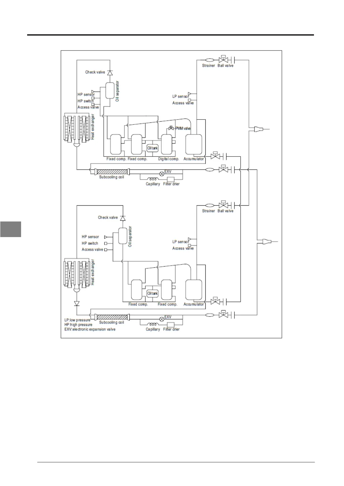
152 Service Manual SM-MDS_(ii)
MDS 240BHC
7

Table of Contents

Related product manuals